3-х цилиндровый ДВС Тойота 1KR

Вам повезло со свежим мотором с механикой.

А так выглядит дроссель у последних выпусков. Так же (или еще печальней) будет у всех последующих.

Далее. Вариант с установкой мозгов от другого мотора возможен если:
1. Сигналы с коленвала и распреда у моторов одинаковы, имеют одинаковую фазировку. Например для L-серии хонды смещение на 1 зуб по датчику колена дает 30 градусов по зажиганию.
2. Датчики имеют близкие характеристики
3. исполнительные мех-мы или близкие-идентичные или можно поставить от донора. (насос, катушки, форсунки...)

Далее по схемам - за основу можно брать ЛЮБУЮ схему от этого ЭБУ. Ибо все основные цепи у них идентичны. Куски относительно АКПП, управления климатом и т.д. нас не интересуют. Но остается вопрос с их эмуляцией, т.к. в половине случаев - это = аварийные карты, существенный недобор мощи и ограничение оборотов.
 

Вложения

  • DSC05078_.jpg
    DSC05078_.jpg
    64,8 КБ · Просмотры: 260
А так выглядит дроссель у последних выпусков. Так же (или еще печальней) будет у всех последующих.
И в чём печаль, если не секрет?
Ну сервопривод на заслонке, ну что?
Не хотите электропедаль на вилке утанавливать и тащить проводку  к двигателю установите её на  двигателе и сделайте тросовой привод. К стати в мерседесе так и сделано.
 
Skol клялся, что иммобилайзера нет.
Нет имобилайзера тогда повезло во второй раз. Задача несколько упрощается. Но все равно ищите распиновку компа. Как я понимаю у вас не все фишки в компе, очень вероятно что понадобиться салоная фишка. Без ней будет тоскливо делать обманки.
 
И в чём печаль, если не секрет?
Ну сервопривод на заслонке, ну что?
Не хотите электропедаль на вилке утанавливать и тащить проводкук двигателю установите её надвигателе и сделайте тросовой привод. К стати в мерседесе так и сделано.
Печаль в том, что это как минимум лишняя деталь (точнее 2), неоправданное усложнение и т.д. даже там, где это не надо. куча ненужного барахла для обеспечения экологии и прочего. Особенно актуально в отсутствии катализатора.
 
А так выглядит дроссель у последних выпусков. Так же (или еще печальней) будет у всех последующих.
И в чём печаль, если не секрет?
Ну сервопривод на заслонке, ну что?
Не хотите электропедаль на вилке утанавливать и тащить проводку  к двигателю установите её на  двигателе и сделайте тросовой привод. К стати в мерседесе так и сделано.
А вы не задумывались почему на простой на первый взгляд сервопривод подходит аж шесть проводов. Да на первый взгляд самое простое решение это поставить тросик, тоесть БДЗ от другой модели, но есть одна засада, если движок изначально шел с электронным дроселем, то комп не будет работать с механическим дроселем. Электронный дросель это уже Евро5, А в японском политбюро сидят не дураки 🙂 и если в компе прошивки под евро 5,  моментально появиться не сбрасываемая ошибка, и движок будет работать в аварийном режиме тоесть не больше 3000-4000 об а мин. тоесть вывод что при замене дроселя надо менять комп.
 
Еще возможна одна сасада, правда не проверенная со слов дюже грамотных автоэлектриков, в принципе которым нет основания е доверять, на очень свежих моторах их Японии, сигналы от датчиков уже не аналоговые а цифровые, и комп работает с цифрой
 
3. прочтение данных тем доказало, что я в этой электронике не разбираюсь и с паяльником в блок лезть не собираюсь
4. см. пункт 3
5,6.  у Вас есть эта коробочка? По чём?
Про последок; Извините, не понимаю я Ваших афоризмов. Я придумал, что я его не заведу? Нет такой проблемы?
Почему можно купить трубы д-16, крепёж, колёса, крыло, двигатель, винт, есть всё, но никто не предлагает, скажем, комплекты- мозги, датчики, вот для субары, вот для хонды, сузуки, тойоты, и т.д. Сложно всё это? Конечно. Куда проще устроить здесь трындёж и затаптывание в грязь неразбирающихся в электронике. 

Я тоже разбираюсь в электроннике на уровне + и - на батарейке найти смогу 🙂, но жисть заставила, вобщем я сам подключил Хонду Л15 с нуля, и потом обученные автоэлектрики со сканерами сказали что все правльно сделал. Вобщем сейчас на нем и летаю. Так- что ни чего не возможного нет. Живых детей без чертежей делаем, у тут какойто Японский мотор завести 🙂
 
Мужчины, спасибо за отклики. Я заканчиваю мотораму, останется система охлаждения и тогда я буду готов для экспериментов. Если ничего не перебьёт то это ещё пару тройку дней. К тому времени я найду книгу и начну вас беспокоить.
 
Мужчины, спасибо за отклики. Я заканчиваю мотораму, останется система охлаждения и тогда я буду готов для экспериментов. Если ничего не перебьёт то это ещё пару тройку дней. К тому времени я найду книгу и начну вас беспокоить.

Пиши подскажу как можно обмануть комп. Мне самому интересен этот моторчег и будет интересен ваш путь по подключению.
 
Пиши подскажу как можно обмануть комп. Мне самому интересен этот моторчег и будет интересен ваш путь по подключению.


Ваня ты бы сильно не умничал, а выложил тел. Сергея Шаболина.
 
Еще возможна одна сасада, правда не проверенная со слов дюже грамотных автоэлектриков, в принципе которым нет основания е доверять, на очень свежих моторах их Японии, сигналы от датчиков уже не аналоговые а цифровые, и комп работает с цифрой 
Не врут. (почти 🙂 ) Там межсистемный обмен идет цифрой, посути по "локальной сети" - CAN. Т.е. грубо говоря мозги мотора "базарят о жизни" с мозгами коробки, стабилизацией и прочей фигней. Вплоть до того что со сканера по диагностике можно включать дворники и открывать стекла.
 

Вложения

  • 1KR_1.PNG
    1KR_1.PNG
    56,2 КБ · Просмотры: 305
  • 1KR_2.PNG
    1KR_2.PNG
    39,2 КБ · Просмотры: 303
  • 1KR_3.PNG
    1KR_3.PNG
    60,7 КБ · Просмотры: 301
На моем Судзуки К6А тоже есть что то вроде шины CAN  и дворники с обогревом заднего стекла спешат сообщить компу, что они работают и т.д.
Но проблемы с обманками, типа не вежу коробку и не дам поднять обороты выше 3500-4000, НЕТ!
 
Вот видите пока вас не подковырнёшь вы как партизаны  🙂,сидите и смотрите и гадаете додумается мужик или нет ,заведёт или нет(наверно втихаря ставки ставите ) но не все в электрике разбираются  :🙂,  А то что помогаете БОЛЬШОЕ СПАСИБО от нас и от тех кто будет брать эти ДВС !
 
. Да на первый взгляд самое простое решение это поставить тросик, тоесть БДЗ от другой модели,

Нет не от другой модели, а именно от этой модели, когда родной ЭБУ не будет работать без электронной педали газа то можно эту педаль присобачить на двигатель и сделать тросовой привод на неё. В мерседесе так и сделано,от педали идёт тросик а электронный блок стоит под капотом . Вот про что я толковал. А то что 6 проводов на сервоприводе, так что тут страшного когда родной жгут проводов есть?
 
Еще возможна одна сасада, правда не проверенная со слов дюже грамотных автоэлектриков, в принципе которым нет основания е доверять, на очень свежих моторах их Японии, сигналы от датчиков уже не аналоговые а цифровые, и комп работает с цифрой
Сигналы от датчиков идут аналоговые, а оцифровываются они уже в ЭБУ. Какой смысл так усложнять систему ставя цифровые датчики? Другое дело это обмен данными различных блоков управления между собой.
 
Сигналы от датчиков идут аналоговые, а оцифровываются они уже в ЭБУ. Какой смысл так усложнять систему ставя цифровые датчики? Другое дело это обмен данными различных блоков управления между собой.

Вы совершенно правы, датчики аналоговые.
В руководстве которое выложил  shtep-trs есть цыпочки как и по какому принципу они работают.
При всем при этом когда мне понадобилось в следствии переделки крышки термостата на моем К6А заменить датчик температуры ОЖ я  купил его на разборке с Toyota, главное чтоб сопротивление было идентично оригиналу.
 
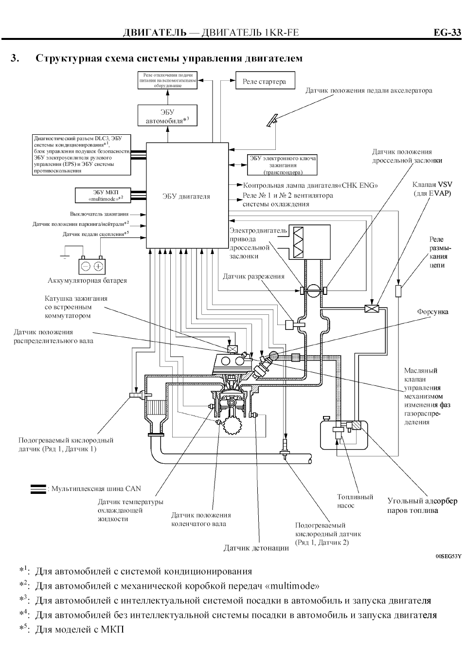
Судя по схеме и электронный ключ имеет свой ЭБУ и связан с компом простым сигналом. Не факт, но на то похоже. В коробке может быть загвоздка, но есть надежда, что японцы не дураки. Если шина вообще не подсоединена, какой смысл душить мотор.
 
Это только часть. При случае - откатаю целиком. Вобщем то, кто очень хотел - потратил 500-600-1000р за книжку, коих минимум 3. В которых есть не только схемы, но и их описание. На мой взгляд - это вообще не вопрос, тем более что трат еще будет вагон;-)
 
Назад
Вверх