Двигатель с внешним подводом теплоты

надо или считать или испытания проводить- так что дискуссия беспредметна.

@Kanonier - аналогично, чего спорить то о том кто что и как видит

Варан, что бы доказать эффект "длинного такта" необходимо решать дифуравнения хрен знает какого порядка. Точно также и эффект теплообменников и т.д. Я еще 40 лет назад еще бы попробовал на азарте. Сейчас не получится -загнанный жеребец. А вот просто методом сравнения, почему не воспользоваться? Я для доказательства и использую похожие моменты с ДВС или поршневым ДВПТ. Они существуют в природе, и от них можно отталкиваться.
Вам пояснили. есть два вида прямых потерь (мех и прочие сопутствующие-несовершенства теплоизоляции и т.д. , пока не учитываем);
- первое, потери с отходящими горючими газами.
-второе, потери РТ в холодильнике.

Давайте первое разберем, ибо аргумент -"я так вижу" слишком философский ( субъективный спекулятивный подход в оценке явлений)
. Это метод можно обговаривать, но не на техническом сайте.
Что, конкретно не, так в предложенной схеме уменьшения потерь отходящих продуктов горения (горючих газов).
Ваша качественная оценка.
 
Что, конкретно не, так в предложенной схеме уменьшения потерь отходящих продуктов горения (горючих газов).
в двпт подвод тепла к рабочему телу осуществляется за счет теплопередачи и отвод так же, об эффективности этих процессов у меня весьма смутные представления, поэтому считаю, что давать качественные оценки схем использующих эти явления с моей стороны достаточно бессмысленно, свое сомнение в эффективности повторного использования тепла от рабочего тела и отходящих газов я высказал, так это или нет точно судить не могу- не хочется заниматься гаданием на кофейной гуще
 
об эффективности этих процессов у меня весьма смутные представления, поэтому считаю, что давать качественные оценки схем
Варан. я ведь не спрашиваю количественную оценку , определяющую во сколько раз увеличится теплообмен (и КПД теплообменника) с учетом и влиянием таких параметров как, теплоемкость РТ и перегородки, скорости потоков РТ., градации температур по потоку, а также коэффициентов теплоотдачи и теплопередачи РТ и стенок т.д.
Я спрашиваю, если теплообменник большего объема (при прочих равных) КПД его будет выше или нет? И будет ли., больше разница температур на входе и выходе на каждом противонаправленном потоке? А на концах теплообменника, (между входом и выходом противонаправленных потоков)разница будет меньше?
Это сложно?
Ну если просто сравнить? Ну если одна печка имеет кучу каналов, а другая прямоточка. В какой комнате будет теплее (пусть и угаристей)?
 
@anonier -зачем спрашивать если ответ очевиден

Очевиден. Но до определенного предела. Слишком много каналов снизят тягу, и печка перестанет нормально гореть (и можно замерзнуть). Т.е. возникает побочный (при переборе) эффект снижающий очевидную эффективность (простите за тавтологию). Так и степень сжатия у ДВС . До определенного значения она повышает КПД (теоретически с ростом СС и продолжается повышение КПД). Но это повышение (с определенного значения) тянет за собой кучу проблем, которые сводят на нет, это мероприятие.
Точно, так и "длинный такт" в роторном ДВПТ явно повышает долю полезной работы в такте расширения. Но какая кратность "длинного" такта по сравнению с поршневым ДВПТ наиболее эффективна покажет только опыт. Он и выявит побочные эффекты, гасящие очевидные преимущества "длинного такта. А я только показал. что изменять кратность длительности тактов указанная конструкция может в широких пределах.
Согласны?
 
Kanonier - я высказал свое мнение по работе двпт по одному конкретному моменту, сам двпт мне не особо интересен, тем более с теплообменниками размером с бассейн, я не вижу в этом направлении особой перспективы, поэтому глубоко вникать и разбираться в указанной теме не собираюсь
 
Варан, надо быть последовательным.
Если
у меня весьма смутные представления, поэтому считаю, что давать качественные оценки схем использующих эти явления с моей стороны достаточно бессмысленно, с
То какого хрена делать такие выводы
я не вижу в этом направлении особой перспективы,

Скажите прямо, что оценка мною этого направления БЕСМЫСЛЕННА, с учетом моих смутных представлений о предмете дискуссии.
с теплообменниками размером с бассейн,

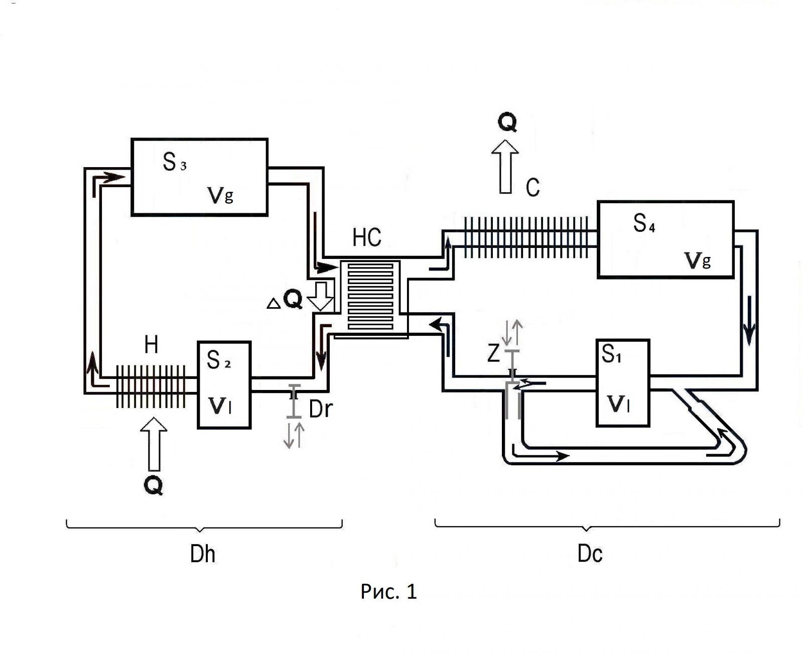
Это говорит о способе организации движения РТ в системе и возможности конструкции не зависеть от мертвых объемов.
Я в начале говорил. что возвратно-поступательное движение РТ это смерть КПД, и приводил пример.
Взять резинку и подвесить грузик к одному концу, а за другой дергать (с определенной амплитудой) туда-сюда.
По мере роста частоты, амплитуда груза будет уменьшатся, вплоть до остановки (на достаточно высокой частоте "дерганья")
Нет переноса массы, нет переноса энергии. КПД стремится к нулю (ноль).
Газообразное РТ (не несжимаемая жидкость), это и есть упругая резинка, и чем она длиннее (чем больше мертвые объемы) тем нужна меньшая частота для останова. Ну это крайний случай. А так с ростом частоты идет массопотеря. Что снижает КПД.
Далее, качество теплообмена определяет время теплообмена (при прочих равных как коэфф. теплопередачи стенок-материал, и РТ -у водорода самый высокий) .
А время. завязано на объем (при одинаковой скорости РТ в системе.)
А объем в поршневом нельзя увеличивать (вот и ищут компромисс - выбирают объем который не очень сильно похерит КПД при максимальной частоте работы двигателя.
А для роторного (с однонаправленным движением РТ), это практически не важно. И теплообменники можно иметь с бассейн (понятное дело, что это преувеличение). А это значит можно максимально выдавить тепло от одного объема (передать тепло) к другому (согласно цикла).
Цикл Стирлинга может доходить до 70%, И это не я придумал.
И такой двигатель, лишен перспективы? Это,я еще про экологию не вспомнил, и другие полезные преимущества.
 
Цикл Стирлинга может доходить до 70%
помнится в журнале двигателестроение была статья наших аспирантов которые сделали какой то стирлинг и намерили кпд процентов 12, а в конце статьи написали предложения по доработке этого двигателя которые несомненно приведут к росту кпд процентов до 30-35так что мечтать не вредно, опять же как считалось это кпд?

насчет резинки- резинку откуда взяли?

так что перспектива не просматривается, двпт применим там где есть дармовое тепло и кпд не важен, или в спец изделиях для того же космоса, когда есть источник тепла на ядерном реакторе и двпт

а то о чем я сказал- я не отказываюсь- тепло поступает в двигатель извне, температура ограничена материалами и она меньше чем в двс, чем больше тепла используете повторно в цикле, тем больше тепла будет выбрасываться в атмосферу при сгорании топлива, так что кпд здесь если и вырастет то незначительно, именно поэтому мне эта тема неинтересна
 
которые сделали какой то стирлинг
-Моня, вам нравится как поет Карузо ?
-Нет. Совершенно нет голоса и слуха.
-Вы были на его концерте?
Нет. Но мне его напел Рабинович.
То, что давненько к таким показателям подполз Филипс, известно от Уокера.
А вот, что сотворили японцы СУ ПЛ "СОРЮ" покрыто мраком секретности. Но автономное с погружением довольно солидное. Вот и немцы. прекратили делать дизель-электрические.
Какие же они тупые. ДА?
насчет резинки- резинку откуда взяли?
Вы, че аналогию не поняли? Ну тут я могу посочувствовать. Как там. у Жванецкого- надо сказать, сделать паузу, и повторить. Так, что успокойтесь, выпейте чаю, и снова прочитайте. И узрите.
так что перспектива не просматривается,
Смелое утверждение
об эффективности этих процессов у меня весьма смутные представления,
При таком откровении.
тепло поступает в двигатель извне,
И, что?
 
Они его склепали, и посчитали.
я понимаю что вы так видите, и в ваших мечтах двпт с кпд в 75 процентов и с резинками от трусов улетает в облака - вам мечтать никто не запрещает , но я подобных мечт не разделяю, потому как хоть и не художник а всего лишь отец художника, но вижу по другому-
так что счастливых мечтоф вам, не вижу предмета для дискуссий
 
я подобных мечт не разделяю
А, че так категорично? И это о предмете. который вы нехрена не понимаете (сами признались). И чего хотели доказать? Кроме как, этого не может быть, потому что этого не может быть никогда. Убедительный аргумент. И я НЕ ЗНАЮ, но УВЕРЕН. ИВСЕ. А нахрен на ветку заходили?
Испортили воздух. и с важным видом покидаете апартаменты, и еще требуете оваций.
 
А, че так категорично? И это о предмете. который вы нехрена не понимаете (сами признались). И чего хотели доказать? Кроме как, этого не может быть, потому что этого не может быть никогда. Убедительный аргумент. И я НЕ ЗНАЮ, но УВЕРЕН. ИВСЕ. А нахрен на ветку заходили?
Испортили воздух. и с важным видом покидаете апартаменты, и еще требуете оваций.
а вы чего так перевозбудились, если так хорошо знакомы с двпт сообщите если не трудно температуры нагревателя и холодильника двигателя с кпд 70 %
 
сообщите если не трудно температуры нагревателя и холодильника двигателя
ФИЛИПС тип 4-235 . (Уокер).
Т- нагревателя- 973 К (700 С),

Т-холодильника -333К (69С).

КПД -30% (при 1000 об/мин. (а мах- 3000об/мин -но тогда КПД кратно падает).
Если чё, претензии к Уокеру.

Но, это техника полувековой давности. Сейчас средняя температура нагревателя около
1200К ( 900С), (новые материалы и т.д)

Претенциозные движки- до 1500К (1200С) (но это экспериментальные для космоса, КПД гады не разглашают).
 
я видел что-то подобное..
ФЕДОТ, да НЕ ТОТ.
. Роторные ДВПТ вообще похожи- Нисковских, Цвауэра и т.д. Это не моё.
Много ошибок, я тоже через некоторые из них прошел..

Первое- не надо объединять полости с разными температурными тактами в один корпус.
Второе - всячески избегать неравномерность потока и значительных пульсаций и тем более останова РТ быть не должно,и никаких клапанов (а там это присутствует).
Третье - лопатки. как толкатели при динамическом замыкании (пружинки), а ротор кулачек (это все херня).
В нашем варианте. лопатка "привязана" выдвижное устройство (ВУ) согласует угол поворота ротора и величину выдвижения лопатки. Лопатка отслеживает профиль стенки, и при снятых элементах уплотнений (апексы и т.д.), имеет постоянный (фиксированный) зазор со стенками полости.
Вот первое и второе , уже мною был пройдено, исправлено и забыто.
 
то сразу 30- как же так

Вот, об этом и речь. Я изначально и говорил. что поршневой вариант больше и НЕ (ну 35%) выжмет (вы в начале ветки почитайте). Пояснял почему. КТО ВИНОВАТ (ЧТО ). И, ЧТО ДЕЛАТЬ.
Сколько раз указывал - идем к совершенству, путем сравнения и исправления.
Так, что вступайте на путь истинный и ОБРЕТЕТЕ.
 
Kanonier -сами то поняли что написали- инженеры известной фирмы филипс (с зарплатами в несколько тысяч долларов) разработали двпт с кпд аж 30 процентов, использую современные материалы можно поднять его кпд процентов до 35, если вложить конечно несколько десятков миллионов ихних денег, и цена этого двигателя, я так понимаю, на порядок выше обычного дизеля с кпд выше 40 процентов

вот именно поэтому мне двпт и не интересен- о чем неоднократно вам сказал выше

но ваша голова гораздо больше чем у всех этих светлых голов из филипса, и вы знаете как и что надо сделать чтобы кпд был 70 процентов, очень рад за вас, но ваших фантазиеф не разделяю, о чем уже сказал выше, так что ищите и обрящете
 
Назад
Вверх