• Вышел новый выпуск программы ФлайтТВ, посвященный современным российским ЮПШ (юношеским планерным школам).
    Видео на Youtube. Ссылки на другие платформы и обсуждение в теме на форуме.

Двигатель с внешним подводом теплоты

я показал, что все действия и противодействия сил и их работы равны, то потерь нет.
эт какое то очень кривое суждение. Если вы тратите энергию на совершение работы, то в указанном вами случае потери будут 100%, полезная работа не будет совершаться.
 
Если 20 процентов тепла превратить в работу,
Варан, вы правы. это не тепловой баланс. Как было указано ранее, пояснение для старшей группы детсада. Главное на что акцентировал, это необходимость в модуле расширения "оторвать" тепло по максимуму и в работу.
ДВПТ не ДВС. температуры низкие процесс обмена медленный. И желательно его растянуть. В поршневых стирлингах это НЕ ВОЗМОЖНО. Это идет (при прочих равных только за счет увеличения мертвых объемов (а для поршневых, это смерти подобно.
Отсюда лучший вариант роторный, где мертвые объемы в значительно меньше влияют на снижения КПД.
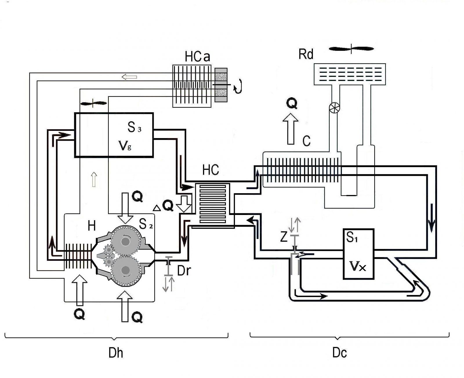
Ну, и начнем с модуля расширения S3.
Его делаем объемом значительно большим (аж в 14 раз, не привязывайтесь пока к этой цифре -пусть на порядок), чем в к примеру Филипс.
Скорость РТ в системе примерно равная (соответствует скорости элементов преобразования -10 м/с двигателей обоих типов).
И если цилиндр поступает "порция" и после такта расширения начинает участвовать в следующем такте.
То в роторном с большим объемом. "порция" такого объема как в поршневом за остается (по скорости такт равный).
Но в полость расширения роторного идут "порции" последовательно до заполнении объема. Т..е, РТ там на порядок больше ,и на столько же дольше такт. Тогда первая "порция" в такте расширения будет пребывать по времени на порядок ДОЛЬШЕ тактов поршневого. Последующая минус такт поршневого (т.е. 9 тактов поршневого), А следующая на две единицы времени такта поршневого . Ну и Т.Д.
В результате такт РОТОРНОГО длится на порядок больше,

И трудно не согласится, что в таком случае больше тепла преобразуется в РАБОТУ.
ЧТО И ТРЕБОВАЛОСЬ!!!
 
эт какое то очень кривое суждение

Хотя и мои доводы (на вашей логике) полная херня. Но вам должно быть спокойнее.
Это не я, а Джон нашел какой то эффект, на микроуровне. ИА я добавил, что если он проявится, то в обе стороны замкнутой пробирки. Что то хотите узнать большего, спросите у него.
 
Станислав, так я же и предлагаю обмозговать. Технологии и материалы на снижение массы должны существенно повлиять и о сбережении тепла для полезных применений надо подумать с позиций не 19 века.Я не настаиваю - в музей, так в музей.
Если это мне, то я Вячеслав. Можно и обмозговать. Только не здесь. Это всё-таки ветка топикстартера про его двигатель. На форуме была тема "Вспомним паровую" там много чего обсуждали. Поднимите там вопрос.
 
И трудно не согласится, что в таком случае больше тепла преобразуется в РАБОТУ.
наоборот с этим трудно согласиться- вы попробуйте указать температуры рабочего тела в каждом месте - например в начале расширения, в конце,.... и тд до конца и сразу многое прояснится
 
На мой взгляд использование рекуперации тепла в двигателе с вешним подводом теплоты совершенно бессмысленно. В двс в этом есть смысл- часть тепла вернули новому заряду потом в том же свежем заряде сожгли топливо и рабочее тело имеет большую энергию.
В ДВПТ же тепло передается рабочему телу от внешнего источника через стенку. Поэтому если часть тепла вернуть рабочему телу в рекуператоре, то соответственно его температура повысится по сравнению с работой без рекуператора. И от внешнего источника тепла поступит меньше, так как будет меньше разница температур между рабочим телом и внешним источником. То есть при работе с рекуператором мы что то сжигаем и просто больше выбрасываем тепла в атмосферу не сумев передать его рабочему телу.
Кстати, когда считают и измеряют кпд ДВПТ зачастую как то скромно забывают о том какая часть тепла от внешнего источника передается рабочему телу и не учитывают этого, отсюда и какие то запредельные цифры кпд всяких стирлингов.
 
Варан, вы подтверждаете меня, или пытаетесь возразить? Все формулы показаны для систем в равновесном состоянии. И если при адиабатическом расширении все изменение внутренней энергии уходит в работу.

(U1 – U2) = - PV

То с учетом условий, когда процесс должен быть мгновенным (не допустить теплообмена). и бесконечно длительный (для установления равновесности).

Если мы выполним первое условие (все объем достигнут и неизменяемый). То второе условие будет продолжать изменять параметры - давление и внутреннюю энергию системы.

И в процессе достижения равновесности:
- первое (давление) будет расти (от достигнутого в результате мгновенного расширения);
- второе (внутренняя энергия) падать.
И в какой степени система близка к равновесности определяет время.
Значит PV увеличивается (т.е. мощность цикла увеличивается, V=const).
А внутренняя энергия U падает (Т -в конце процесса уменьшается).
И последний показатель (Т), определяет, какой процент изменения внутренней энергии ушел в работу.
И время такта. нам помогает "выдавливать" этот процент.

А вот при сжатии, с точностью до наоборот.
 
В двс в этом есть смысл- часть тепла вернули новому заряду потом в том же свежем заряде сожгли топливо и рабочее тело имеет большую энергию.

Да без проблем, только подскажите как к сжатому воздуху (такт сжатия, и это может быть только дизель) подвести тепло от рекуператора.
соответственно его температура повысится по сравнению с работой без рекуператора. И от внешнего источника тепла поступит меньше, так как будет меньше разница температур между рабочим телом и внешним источником

Не. интенсивность горелок можно и не снижать, и тепло регулировать не снижением интенсивности горелок, а количеством подключенных. И надо помнить "выхлоп" ДВПТ более жидкий, чем у ДВС и потери от этого значительно меньше. Ну и посмотрите на схему с обвязкой, где показан способ рекуперации, подогрев воздуха подводимого к горелкам. (пост № 74 от 16.03).
какая часть тепла от внешнего источника передается рабочему телу и не учитывают этого, отсюда и какие то запредельные цифры кпд всяких стирлингов.
Большая часть тепла аккумулируется в материале. Модули горячего отдела, нагреватель, рекуператор и трубопроводы , за исключением холодильника, теплоизолированны.
 
Kanonier - тепловой поток зависит от перепадов температур, а если перепад стал меньше то и тепла больше в атмосферу улетит а не рабочему телу достанется-чего словоблудить то, аккумулируй не аккумулируй хоть в материи хоть в духе- ничего не поможет, ну вот не передается тепло от менее горячего тела более горячему- ну вот в таком несовершенном мире мы живем
 
тепловой поток зависит от перепадов температур,
А я , что утверждал обратное? Помня говорил, что ДВС выигрывает в преобразовании этим (перепадом температур). Поэтому и в роторном ДВПТ и такт расширения растягивал, что бы выжать энергию\работу.
перепад стал меньше то и тепла больше в атмосферу улетит

Поэтому рекуператоры и на выхлопе (горючие газы) и до холодильника (вот там реально тепло греет атмосферу). И роторный ДВПТ (который менее зависит от мертвых объемов) позволяет иметь их кратно большими, чем в существующих поршневых ДВПТ. А они существуют в природе. Ладно у шведов Су вспомогательная 300 л/с, а у японцев (Сорю) основная СУ (там есть и дизель -генератор) четыре по 2000 л/с. И с низким КПД их бы не поставили. Жаль данных по данным установкам нет. Вот и приходится пользоваться тем, что Уокер подкинул. Я и использую Филипс для сравнения.
У Уокера КПД регенератора 90% (может и врет), но попробуйте опровергнуть.
ну вот не передается тепло от менее горячего тела более горячему- ну вот в таком несовершенном мире мы живем
Вот. тут я не понял. к чему вы это. Если прямо воспринять, то холодильник охлаждает атмосферу (ну наверно в пылу, вы ошиблись.

Ну и полную обвязку посмотрите.
Ну и схема двигателя из модулей с различным типом роторных машин.Посмотреть вложение 527886
 
Еще вернемся к преимуществам «длинного» такта в роторных ДВПТ.

Одна из формул состояния (при адиабатном процессе) показывает неизменность произведения давления Р на температуру Т (с коэффициентами) т.е. РТ = const. Т.е. если мы после достижения объема V(условие первое-процесс мгновенный) снимем параметры Р и Т то произведение их будет Х. После того как система прейдет в равновесное состояние (А ЭТО ВРЕМЯ), параметры Р и Т изменятся. Температура упадет, давление повысится, а произведение останется прежним -К.

А это значит. что на диаграмме кривая будет более пологой, и площадь полезной работы возрастет. Значит в такт расширения мы отобрали больше энергии из затраченной и совершили Большую работу. А как в последствии это влияет на общий КПД, я уже показывал.

Варан, вы наверно невнимательны. Я утверждал, что «длинный» такт роторного ДВПТ поднимет КПД , по сравнению с поршневым ДВПТ.

А вот достичь значений преобразования тепла в работу, поршневого ДВС , роторному ДВПТ вряд ли получится (все таки разница температур существенная). Но приближаться (стремится к этому нужно).

А вы как я понял, решили, что я говорил о превосходстве в этом плане над ДВС.
 
Температура упадет, давление повысится, а произведение останется прежним -К.
Кмк, Вы ошибаетесь. Вместо температуры в формулу подставьте обьем, тогда все будет верно. Давление упадет, а обьем увеличиться". Добавлю: и снизиться температура.
PV / T = const. Так будет вернее.
Иначе, исходя из Вашего утверждения, при открытии(резком) бутылки пива из горлышка должен вылетать факел. 🙂
я всего лишь сказал что смысла в рекуператоре для двпт нет
Ну, в классическом стирлинге рекукратор тепла есть и с ним кпд двигателя выше, чем без него.
Имху
 
Одна из формул состояния (при адиабатном процессе) показывает неизменность произведения давления Р на температуру Т (с коэффициентами) т.е. РТ = const.
это вы сами придумали или подсказал кто?

и вообще то при адиабатическом процессе(при расширении) и давление и температура падают, помнится еще Капица таким путем начал жидкий кислород получать в промышленных масштабах
 
Последнее редактирование:
Вот. тут я не понял. к чему вы это. Если прямо воспринять, то холодильник охлаждает атмосферу (ну наверно в пылу, вы ошиблись.
это я об том что если рабочее тело подогреть в рекуператоре то от внешнего нагревателя ему будет передано меньше тепла, так как температура рабочего тела после рекуператора будет выше чем без него

если дословно я сказал- не передается тепло от менее нагретого тела (то есть холодного) более горячему (то есть горячему)- что вас в этом выражении не устроило
 
и где он там находится
Animaalpha.gif

"α-Стирлинг — содержит два раздельных силовых поршня в раздельных цилиндрах, один — горячий, другой — холодный. Цилиндр с горячим поршнем находится в теплообменнике с более высокой температурой, с холодным — в более холодном. У данного вида двигателя отношение мощности к объёму достаточно велико, но, к сожалению, высокая температура «горячего» поршня создаёт определённые технические трудности. Регенератор находится между горячей частью соединительной трубки и холодной."
 
спасибо JohnDoe чего то я запамятовал, осталось уточнить что понимается под кпд этого двигателя
Пожалуйста. Я сам такой порою. 🙂
Если про кпд ко мне вопрос, то по классике: чем ввше разность температур, тем выше термический кпд. С рекуператором/оешенератором разность выше, тк когда из горячего цилиндра отработанное РТ перекачивается в холодный, то по пути оно отдает часть недоиспользованного тепла рекуператору и попадает в холодный цилиндр с более низкой температурой, чем если бы рекуператора не было. "По дороге обратно", из холодного цилиндра к горячему, РТ перед нагревателем частично возвращает тепло проглого цикла, отнимая уже тепло от рекуператора и подогревается, а значит тоже кол-во тепла, подведенное в нагреватеое увеличит теипературу РТ перед горячим цилиндром. Те разница температур растет с рекуператором, а значит растет кпд.
Имху
 
Кмк, Вы ошибаетесь.
это вы сами придумали или подсказал кто?

Это я, что то не дописал. Видно отвлекли.
Следует читать так.
Одна из формул состояния (при адиабатном процессе) показывает неизменность произведения давления Р на температуру Т (с коэффициентами) т.е. РТ = const. Т.е. если мы после достижения объема V (условие первое-процесс мгновенный и при этом Р и Т снизятся) снимем параметры Р и Т то произведение их будет Х. ( к примеру соответственно 0,5(р) Х* 2(т)Х). После того как система прейдет в равновесное состояние (А ЭТО ВРЕМЯ), параметры давления и температуры изменятся ( Р =1,0 Х) и Т = 1,0 Х)-- Давление повыситься, Температура упадет, а произведение останется прежним -Х. т.е. отношения до равновесного, и после иные, а произведение константа. (к цифрам не придираться, они произвольные. просто для лучшего восприятия, показывают в какую сторону они изменятся).

Формула со степенными коэффициентами и вырисовывать ее полностью нет смысла, главное я указал.
 
Назад
Вверх