Двигатель с внешним подводом теплоты

Хорошая перспектива, лет через 150 обязательно стрельнет... 🤓
 
уговорили посчитайте силы при 4-х МПа, какая сила будет консольно лопатку нагружать и как она двигаться при этом сможет
 
А далее по формуле.

Полезная работа двигателя будет

L= Pср. h (V2 –V1) – P ср.c(V3 – V4) – Lспр.

где, Pср. h - среднее давление в горячем отделе

P ср.c - среднее давление в холодном отделе

Pср. h = P ср.c *(T2 ) / (T1 ) ,

где T1 - температура (K) холодильника ( в отделе C), T2 – температура (K) нагревателя (в отделе H)

L спр. – работа сил механического, газодинамического и др. сопротивления.
каково влияние малых объемов? например - если убираем V2 то может и V1 тоже убрать, если регулировка двигателя не нужна?
к тому же для V2 = V1 и V3 = V4, как на схеме, работа разве равна нулю? может таки правильно L= Pср. h (V3 –V2) – P ср.c(V4 – V1) – Lспр. ?
тогда и V2 и V1 просто необходимо убрать...?
Почему Вы считаете что "Если исключить секцию S2 меньшего объема в горячем отделе, имеющей условный объем полости V2 (рис. 8), тогда получим двигатель, в котором реализован цикл работы, состоящий из изотермы, изобары и изохоры." то "Эффективность цикла в данном случае будет ниже цикла Стирлинга"? они ведь сидят на одном валу...

P.S. а в общем схема работы намного проще и логичней всех "стирлингов" - наверно таки стоить скрестить стирлинг с ванкелем: эффект взрывной рекламы обеспечен 🙂
 
Последнее редактирование:
до сих пор я считал самым эффективным стирлинг на картинке ниже, который применяли в высокотемпературных солнечных генераторах на 100-150 кВт с кпд > 30% (как и многое хорошее, генераторы больше не делают - фирма обанкротилась заломив бешенную цену)...
Animation_TDC_01_jeff.gif
 
уговорили посчитайте силы при 4-х МПа, какая сила будет консольно лопатку нагружать и как она двигаться при этом сможет

А я уже считал (веткой ниже). Балка с защемленным концом. Давление где то до 2 Мпа, при максимальной выдвинутости 50 мм. Изгиб 0.01 мм ,лопатка сталь толщина 10 мм.

Двигаться будет даже легче, чем в шиберных насосах (поисковик найдете). Там от 3-10 Мпа выдвигается за счет центробежной силы. У нас принудительное выдвижение. что исключает воздействие массы лопатки на поверхность рабочих полостей (при снятых элементах уплотнения лдопатка до поверхности не дотрагивается). Шиберные насосы работают более жесткой жидкой среде -несжимаемость. возможна кавитация. большая инертность . правда есть плюс-смазка.
 
Последнее редактирование:
таки правильно L= Pср. h (V3 –V2) – P ср.c(V4 – V1) – Lспр. ?

Да вы правы. Старею однако, невнимательный. Хотя у меня куча разных чертежей с разной нумерацией.

тогда и V2 и V1 просто необходимо убрать...?

Ну где разница площадей? Здесь без РТ с изменяем фазовым переходом ни получится.

до сих пор я считал самым эффективным стирлинг на картинке ниже, который применяли в высокотемпературных солнечных генераторах на 100-150 кВт

Я не рассматриваю схемы (РТ газ),, где отсутствует регенератор (рекуператор). Ну если вокруг масса халявной энергии, то может быть.
 
Почему Вы считаете что "Если исключить секцию S2 меньшего объема в горячем отделе, имеющей условный объем полости V2 (рис. 8), тогда получим двигатель, в котором реализован цикл работы, состоящий из изотермы, изобары и изохоры."

Переменные объемы надо рассматривать между смежными лопатками с обращенными к друг другу гранями (противоположная грань той же лопатки и в том же объеме, участвует в другом такте).

И после изотермического сжатия. мы температурой (регенератор, нагреватель) поддерживаем давление конца сжатия при расширении РТ ( из малого холодного в большой горячий). Подвод тепла в такт расширении более затратный, чем при изохоре. Поэтому эффективность хуже.

Здесь идея схитрить на уплотнениях в горячем отделе. Убрали горячий малый -это и меньшие и мех.потери и габариты. А в большом горячем разница на входе и выходе будет незначительна, основное падение будет в регенераторе (рекуператоре), там резкий градиент.
А при изотермическом расширении, на выходе будет уже значительная разница давлений.

Такая идея, тут больше практика покажет насколько она осуществима (решать диф.уравнения второго порядка, я точно не буду).
 
Если бы вы почитали издание "Знание" от 1976 года К.Ю. Чирикова - "Необычные двигатели", то на 48 странице нашли бы, что в еще более лохматые годы сотрудниками института Ядерной энергетики АН БССР были получены а.с. №166202, 213039, 213042, 201434 ( И.И. Ковтун, Б.С. Стечкин, А..Н. Наумов, С.Л. Косматов), на изменение рабочих свойств в газах и в смесях, на предмет получения обратимых химических реакций, не подпадающих под теорему Карно. Там утверждается, что термический КПД турбины может быть увеличен второе, если при нагреве рабочее тело будет диссоциировать, а при охлаждении рекомбинировать. Такими телами могут быть: газообразная сера, йод, окислы азота, кобальт, треххлористый алюминий. Я в свое время изучил данный вопрос, и пришел к выводу, что да, такое возможно, однако оказалось, что все эти вещества чрезвычайно активны в химическом плане, и им не может противостоять никакой теплообменник.
Из сказанного, надо полагать, следует, что ВЫ согласны с тем, что теорема Карно, как и второй закон термодинамики - имеют определенные границы применимости и не носят всеобщего характера?!
 
Так сходу не скажу. Честно говоря переварить информацию сложно. Вы бы идею изложили бы более сжато. показав принцип, на чем базируется повышение эффективности.
После внимательного прочтения и анализа описания патентов двигателей с плазменно-вихревой камерой - видится следующая картина (вкратце).
Для повышения эффективности используются два фазовых состояния рабочего тела: газообразное и плазменное.
В процессе сжатия рабочий газ частично подвергается принудительной радикализации (диссоциации, ионизации) с поглощением теплоты сжатия из объёма цилиндра продуктами радикализации, которые затем доставляются за счёт организации движения потока радикализованного газа вдоль оси цилиндра от поршня к головке (в самовыворачивающемся вихревом торе) с саморелаксацией и выделением и аккумулированием теплоты сжатия на головке и внутренних стенках цилиндра. Т.е. теплоту сжатия не сбрасывают безвозвратно в холодильник, а используют в такте расширения за счет организации вихревого ометания рабочим газом горячих стеной и головки цилиндра. В этом, насколько я понял, и заключается "активная" (в стирлингах - "пассивная" за счёт регенератора) регенерация теплоты сжатия с переносом теплоты сжатия из такта сжатия в такт расширения.

Движение газа в цилиндре представляется каким-то таким, если я не ошибаюсь в понимании смысла описания патентов:
ТЕПЛОВОЙ ДВИГАТЕЛЬ С БЕСКЛАПАННЫМ ГАЗОРАСПРЕДЕЛЕНИЕМ
https://www1.fips.ru/registers-doc-view/fips_servlet?DB=RUPAT&DocNumber=2576077&TypeFile=html ;
и ещё это:
ТЕПЛОВОЙ ДВИГАТЕЛЬ С ПЛАЗМЕННО-ВИХРЕВОЙ КАМЕРОЙ
https://www1.fips.ru/registers-doc-view/fips_servlet?DB=RUPM&DocNumber=151391&TypeFile=html

cap.gif
 
Последнее редактирование:
Из сказанного, надо полагать, следует, что ВЫ согласны с тем, что теорема Карно, как и второй закон термодинамики - имеют определенные границы применимости и не носят всеобщего характера?!

Это всем и давно известно.
 
ТЕПЛОВОЙ ДВИГАТЕЛЬ С ПЛАЗМЕННО-ВИХРЕВОЙ КАМЕРОЙ
уникальные патенты бывают в России - тут соединение атомов в молекулу названо термоядерной реакцией... 🙂 мы давно должны купаться в океане халявной энергии... 🙂
термоядерный.png


P.S. если точнее, то планета давно сгорела бы - ведь в любой реакции сначала образуются атомы а уже потом молекулы = бууум взрыв энергии...
 
Последнее редактирование:
уникальные патенты бывают в России - тут соединение атомов в молекулу названо термоядерной реакцией... 🙂 мы давно должны купаться в океане халявной энергии... 🙂
Посмотреть вложение 435964

P.S. если точнее, то планета давно сгорела бы - ведь в любой реакции сначала образуются атомы а уже потом молекулы = бууум взрыв энергии...
Из известного анекдота: "... медик должен быть не только не брезгливым, но и внимательным...!"
Видимо, ни автору патента, ни автору цитируемой статьи, ни другому учёному люду не удалось добиться "восстановления вещества из ГЛУБОКО неравновесного состояния..." - поэтому, наверное и реакцию управляемого термоядерного синтеза, несмотря на огромные вложения, получить пока не удаётся. Так что для купания в океане халявной энергии - еще не время. (ИМХО)
 
Там вопрос был, к рисунку на схеме с механизмом Ванкеля. --как работает?
Я так понял из за плоскости рисунка (поперечный срез) роторы представленные как одинаковые (и площадь полостей тоже), что раждает представление о равновеликости объемов секций.
Так вот, секции отличаются толщиной ротора подобраной в соответствии с расчетным соотношением объемов. На рис. 1 там заметна разная толщина секций, да и в описании указано.
Хотя лопаточный технологично лучше делать с лопатками одного размера. Проще изменить длину рычага кривошипа (а это изменит величину выдвижения лопаток в полость, т.е. изменит объем.)

П- образная лопатка должна иметь площадь опорной части (которая постоянно находится в направляющих канала) всегда больше выдвинутой (при максимальном выдвижении. Лопатка практически достает до оси на каторой расположены кривошипы, а вырез для рычага и шатуна.

Ну я думаю, что большинство , это поняло.
 
Нет, не ошибся - именно литий в КПС (капиллярно-пористых системах).
Можно об этой проблематике (взаимодействие плазмы с поверхностью) почитать здесь: PSI_2021.pdf (mephi.ru)

P.S. По просьбе "Кim" - "вброс инициатив" по нетрадиционным топливам прекращаю. Приношу извинения за ранее предложенные "непотемы".
Перенёс Ваш последний пост из "непотемья" туда, где ему самое место - рядом с Вашими предложениями по части
теплового двигателя с плазменно-вихревой камерой
ПМ №151391
Возможно найдутся желающие обсудить "тему" и даже сделать дейстующий "шоу-стоппер"...
 
В виду некоторых изменений в конструкцию, продолжим.

Двигатели с внешним подводом теплоты (ДВПТ) реализованные на цикле Стирлинга, одно из самых перспективных направлений (мираж 70 % КПД завораживает, и экология). Если избавится от поршневых машин преобразования, с возвратно-поступательным движением. Возвратно-поступательное движение является приговором, и судьбой быть с низким КПД бесповоротно. И только роторные машины с закольцованным и однонаправленным постоянным движение рабочего тела (РТ) в системе и сквозным его проходом через механизмы преобразования и вытеснения. (ну это так, чтобы напомнить).
 
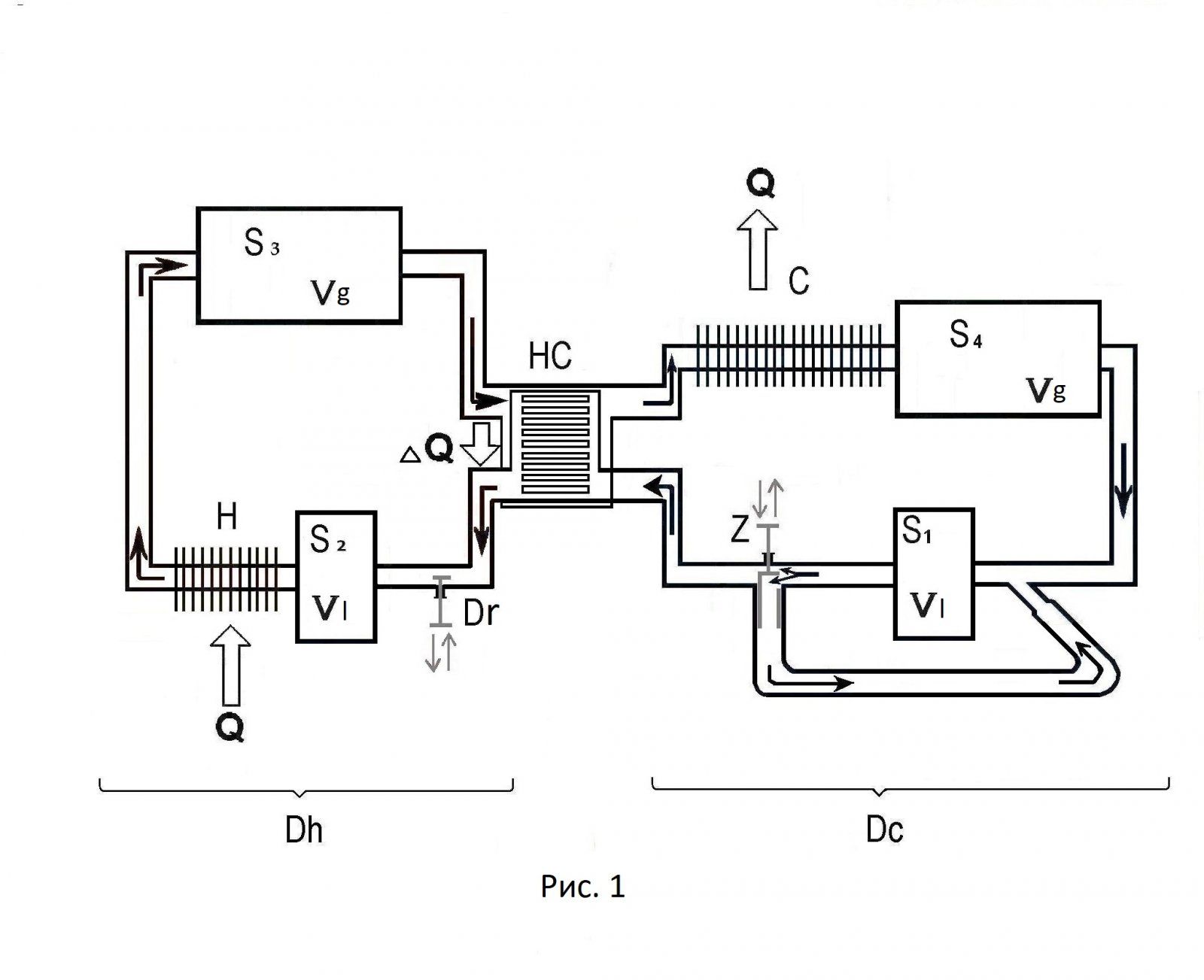
Двигатель, построенный из модулей (на базе роторных машин) обеспечивающих сквозное протекание через себя и однонаправленное движение РТ в системе, состоит из: модулей S1, S2 объемом Vl, и S3, S4 с кратно большим объемом Vg (определяется нужной степенью сжатия); рекуператора HC; нагревателя H; холодильника C. Соединение модулей трубопроводами, (включающими и рекуператор HC, и теплообменники Н нагревателя и С холодильника), образуют закольцованный контур двигателя, и в целом обеспечивают циркуляцию РТ в системе. Модули отвечают соответствующим параметрам и расположены в определенном порядке, с двумя отделами, — «холодный» Dc с модулями S1, S4, и «горячий» Dh с модулями S2, S3. (тоже для напоминания).
 
Оценивая циркуляцию РТ по закольцованному контуру двигателя (рис. 1), состоящего из модулей, и связывающих их трубопроводов с теплообменниками, необходимо учесть, что определенные части контура обладают присущими им особенностями. Эффективность двигателей, построенных из модулей на базе роторной машины, в меньшей степени зависит [vb1] от мертвых объемов. [vb2] Хотя это утверждение касается не всех участков контура, и в определенной степени на зависимость влияет и функциональная принадлежность СУ.

Часть контура, от модуля расширения S3 к модулю вытеснения S4, включающий трубопроводы, рекуператор, теплообменник холодильника, может иметь действительно бесконечный объем, ограниченный здравым смыслом. А вот следующая часть контура, от модуля S4 к модулю сжатия S1, наоборот, должна быть как можно короче. Иначе придется степень сжатия создавать несколько больше расчетной с учетом мертвого объема трубопровода между указанными модулями.

 
Часть контура от модуля S1 через рекуператор НС к модулю S2 может обладать объемом в зависимости от назначения силовой установки. Это направление и ограничивает объем рекуператора (а встречное, как утверждали ранее, ограничений не имеет).[vb1] Если СУ предназначена работать в постоянном режиме (привод генератора), то рекуператор может быть многократно большого объема, чем условный объем Vg модуля расширения S 3. А, чем больше объем рекуператора, тем лучше качество теплообмена и, в конечном счете будет выше КПД двигателя. Ну, а если необходимо регулирование и работа на различных режимах, то объем данного контура влияет на скорость реакции системы на управляющее воздействие. И в этом случае, объем рекуператора надо соответственно ужимать и искать компромисс между качеством теплообмена и скоростью реакции двигателя.

 
Регулирование производится, посредством дросселей Dr (золотников Z с перепускным каналом) и изменением интенсивности подвода тепла к нагревателю. Для улучшения реакции управления будет необходим и ресивер с запасом РТ (с соответствующим давлением). Ресивер (не показан), при необходимости будет вбрасывать в систему определенное количество РТ, или отбирать. Дроссели (золотники с перепускным каналом), служащие для регулирования, располагать выгоднее как можно ближе к модулю расширения (перед модулем S 2), а для подстройки режима (для СУ с постоянным режимом работы) - в холодном отделе перед (за) модулем S 4. Объем теплообменника нагревателя, расположенного между модулями вытеснения S 2 и модулем расширения S 3, также зависит от функционального предназначения СУ, с учетом реакции регулирования. Больше теплообменник - лучше качество теплообмена, выше КПД. Но более «тупая» реакция на управляющее воздействие.
 
Назад
Вверх