• Вышел новый выпуск программы ФлайтТВ, посвященный современным российским ЮПШ (юношеским планерным школам).
    Видео на Youtube. Ссылки на другие платформы и обсуждение в теме на форуме.

Двигатель с внешним подводом теплоты

ОСОБЕННОСТИ ТАКТОВ ЦИКЛА. Качество реализации тактов цикла Стирлинга существенно зависит от времени их длительности. И условия протекания такта во многом определяется свойствами предназначенного для этого модуля. Замкнутый цикл состоит из тактов расширения, сжатия, и двух тактов вытеснения, с соответственным подводом или отводом тепла. Такт расширения наиболее эффективен при максимальной его длительности. И это характерно для любых тепловых машин объемного расширения. Большее время протекания процесса позволяет более полно реализовать энергию РТ. И машина для реализации данного такта должна быть большой (объемной) и тихоходной.

А вот такт сжатия наоборот, должен быть скоротечным, иначе внутренняя энергия сжимаемого РТ перейдет в тепло, что повысит температуру на входе рекуператора (с холодной стороны), и снизит КПД теплообменника, ну и соответственно в целом двигателя. А уже тут роторная машина для модуля сжатия должна быть малообъемной и высокооборотистой, с минимальной длительностью такта.

Такты вытеснения особо не отличаются по длительности от такта расширения, но здесь тоже надо учитывать функциональные особенности СУ. Если СУ требует изменение режимов, то длительность тактов уменьшают (увеличивая обороты), ну и, соответственно уменьшая объем данного модуля. А если это не так существенно, желательно подбирать машину как можно проще и надежнее и с возможностью навязать ей, еще и дополнительную функцию. Т.е. с учетом выше сказанного, модули (параметры и типы роторных машин) нужно подбирать в соответствии особенностям тактов цикла и их места в контуре.

 
Ну и собственно об изменениях. ранее предполагалось, что все модули будут на базе машин с выдвигающими лопатками или машины Ванкеля.
НО правильнее подбирать для каждого участка контура и данного такта более соответствующую машину.
Для такта рассширения подходит как машина с выдвигающимися лопатками (с невысоким ср.давлением цикла, так и машина Ванкеля (с большим ср.давлением цикла).
У машин с выдвигающимися лопатками, изменения предполагают кратное (3,5 раз) увеличение опорной части, над максимальной выдвинутой. Что обеспечивает новое выдвижное устройство.
 
Общий вид (фрагмент), дает представлении как это выгляд

рис-4 300dpi .jpg
 
. ВУ состоит из вала ВУ, свободно закрепленного в корпусе (опора вала ВУ), кривошипа вала ВУ и зубчатого колеса. Полый вал ротора имеет, по внутреннему ободу, зубчатый венец, в зацепление которого входит зубчатое колесо вала ВУ. Смещение зубчатого колеса вала ВУ (относительно оси ротора) определяет сторону наибольшего выдвижения лопаток. Зубчатое колесо вала ВУ имеет диаметр и количество зубьев вдвое меньше, чем зубчатый венец полого вала ротора (соответствующее передаточное число). Рычаг кривошипа ВУ (проушиной) соединен шарнирно со штырем на торце лопатки.
Длина рычага кривошипа, соответствует радиусу зубчатого колеса вала ВУ. Внутреннее зацепление зубчатого колеса вала с зубчатым венцом полого вала ротора обеспечивает вращение зубчатого колеса (а также вала ВУ и кривошипа) в направлении вращения ротора. При этом ось проушины рычага кривошипа будет всегда перемещаться (при вращении ротора) вдоль, по определенной линии, диаметра зубчатого венца полого вала ротора, от одного края к другому.
Вдоль (параллельно) этой линии и размещен канал в теле ротора с лопаткой. При вращении ротора, рычаг кривошипа ВУ, находящийся в шарнирной связи с лопаткой, начнет перемещать (возвратно-поступательно) последнюю вдоль канала на величину диаметра зубчатого венца полого вала ротора. Для ротора, имеющего две лопатки, ВУ будет индивидуально для каждой, и располагаться на противоположных торцовых сторонах ротора. Итак, относительно простое устройство, позволило достичь нужный нам результат -кратное увеличение опорной части лопатки.
 
Схематично, это будет выглядеть так.
Однолопаточный вариант роторной машины с выдвигающимися лопатками.

рис-2 300dpi .jpg
 
Повнимательней... это вот эти весёлые картинки?
Посмотреть вложение 435593
Работа видимо должна совершаться при расширении РТ в верхней объёмной машине?
Поверните ротор на 5-10 градусов по напр. вращения ротора и увидите что слева от ротора "образуется" полость в которой есть открытые вход и выход. РТ будет успешно входить в левый верхний вход и выходить в левый нижний выход. Где Вы получаете работу?
Обсуждать настолько ПРИНЦИПИАЛЬНЫЕ/выхолщенные картинки не благодарное дело. Конкретно ВОТ ЭТО не рабочее абсолютно.

это похоже на тепловой насос который запущен в реверс с целью производства электроэнергии за счет разницы температур.
Так делали в каком-то городе на севере Канады. купили огромные промышленные тепловые насосы и запустили в реверс.
получили отличную электростанцию.
Выполнять это можно не обязательно на роторе ванкеля, можно любой тип расширительной машины применять
 
Если бы вы почитали издание "Знание" от 1976 года К.Ю. Чирикова - "Необычные двигатели", то на 48 странице нашли бы, что в еще более лохматые годы сотрудниками института Ядерной энергетики АН БССР были получены а.с. №166202, 213039, 213042, 201434 ( И.И. Ковтун, Б.С. Стечкин, А..Н. Наумов, С.Л. Косматов), на изменение рабочих свойств в газах и в смесях, на предмет получения обратимых химических реакций, не подпадающих под теорему Карно. Там утверждается, что термический КПД турбины может быть увеличен второе, если при нагреве рабочее тело будет диссоциировать, а при охлаждении рекомбинировать. Такими телами могут быть: газообразная сера, йод, окислы азота, кобальт, треххлористый алюминий. Я в свое время изучил данный вопрос, и пришел к выводу, что да, такое возможно, однако оказалось, что все эти вещества чрезвычайно активны в химическом плане, и им не может противостоять никакой теплообменник.

Кстати идея прекрасная, нужно найти безопасные и не активные вещества. Сера, окислы азота что-то нет желания вообще даже приближаться к такой роскоши)
 
можно любой тип расширительной машины применять

Вот тут есть тонкость,. Я еще не закончил пояснения. Но первое и самое важное. Тепловой двигатель по циклу Стирлинга самый эффективный, с самым высоким КПД (Карно не рассматриваем). но пока только теоретически, из всех. Движки с возвратно поступателльным движением (поршень) вообще не рассматриваются. Из-за мертвых объемов начинается проблемы. Я уже пояснял. Но и роторные, как правило на базе машин одного типа. Это стереотип, мешающий дальнейшему развитию этого направления.
И вот двигатель и надо строить из модулей на базе различных роторных машин. Каждому такту, необходима. наиболее подходящая для этого машина.
И тогда будет красота.
 
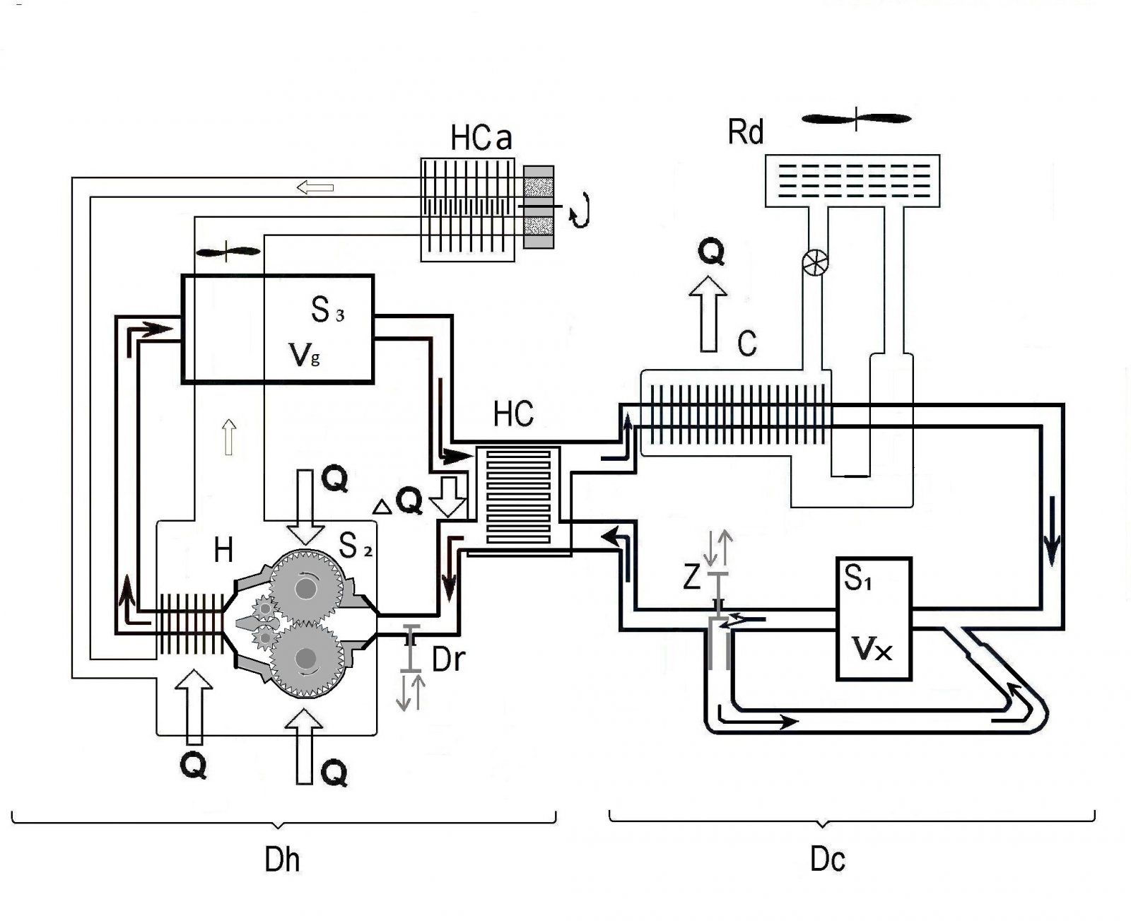
Главный модуль S3 -модуль расширения. Это та «печка» от которой начинают плясать. По нему рассчитывается примерная мощность, он имеет условный объем Vg, и по нему рассчитываются параметры остальных модулей, рекуператор и вспомогательные системы. Ну и он должен быть большого объема, со значительной длительностью такта. Один из вариантов, наиболее удовлетворяющих требования данного такта, это роторная машина с выдвигающимися лопатками, или роторная машина Ванкеля. Данные роторные машины могут иметь большой объем, и соответственно продолжительный такт расширения, причем может быть даже на порядок больше, чем у известных поршневых машин (Филипс тип 4-235). Что и ведет к более полному использованию энергии РТ.
 
Следующий модуль S4 (вытеснения), расположенный в холодном отделе двигателя и по параметрам соответствует модулю расширения S3. Модуль S1 вытеснения и сжатия (компрессор) с объемом Vx, который может быть на порядок меньше модуля расширения, а его количество тактов (по отношению к модулю S3) соответственно пропорционально больше. И реализовать данный модуль лучше на базе двухлопаточной роторной машины с выдвигающимися лопатками. Тогда, и обороты данного модуля с учетом 4-х тактов/оборот, будут выше только на полпорядка. И все построено на основе правила: через каждый модуль (в установившемся режиме) проходит равное количество РТ за время условного такта (такта модуля S 3). Т.е. если у модуля S 1, к примеру, рассчитанный объем на порядок меньше, то количество его частных тактов пропорционально (на порядок) больше, чем у модуля S 3. Кроме того, модуль S1 (на базе указанной машины) совмещает такт вытеснения и сжатия. И при этом не имеет промежуточного паразитного объема, как это было ранее (рис 1). что повышает его эффективность. Причины. почему так. я уже указал, где говорил об особенностях тактов (более холодное РТ на выходе, т.е на входе рекуператора).. К тому же он может заменить и модуль S 4, пусть, с некоторой незначительной, потерей общего КПД . Да, и габариты модуля S 1, значительно меньше модуля S 4, при этом еще выполняется функция сжатия.
 
Модуль S 2 (вытеснитель) может быть построен на базе роторных машин различных типов (шестеренчатые, винтовых, малообъемных с выдвигающимися лопатками и т.д.), в зависимости характера работы СУ. Если СУ работает в постоянном режиме, и есть возможность иметь большой объем пространства для ее размещения, то наиболее эффективно использовать шестеренчатый механизм большого объема. Если необходимо регулирование, то модуль может использовать малообъемные (относительно модуля расширения S 3) шестеренчатые машины или роторно-винтовые машины , либо также малообъемную машину с выдвигающимися двумя лопатками (ранее указанную). Модуль S 2 на базе роторно-шестеренчатого механизмов должен в межзубчатом пространстве за оборот двух шестерен, перенести соответствующий объем РТ. Зубья должны быть определенного профиля, обеспечивающего наиболее плотное зацепление, максимально предотвращающие пропуск РТ из отдела выхода опять на вход.
 
Ну и схема двигателя из модулей с различным типом роторных машин.
рис-5..JPG
 
подумайте о том, что вы не одиноки в своих изысках.
Как машина расширения пойдет, нормально.
А так, опять один и тот же подход (стереотип) -двигатель с однотипными машинами.
И нечего нового, см. двигатель Цвауэра, только вместо овала. там треугольник рело.

Главная идеология, о чем речь, это подбор разного типа роторных машин в качестве модулей. с учетом особенностей тактов, места в контуре и функциональной принадлежности двигателя.
И интересный момент. Когда я подбирал, машину для модуля сжатия в ветке "роторные-винтовые". и где вы убедили меня, что это не лучшая идея ( слишком "горячий" выпуск), заметил одну вашу мысль.
Там вы и предлагаете дифференцированный подход к построению двигателя с приспособленными для определенного такта типами машин.
Вот действительно, не одинок.
 
Сравнение с ФИЛИПС тип 4-235.. S 3 ср. давление цикла 10 МПа, 100 КВт 3000 об/мин . Там -единичный рабочий объем 0,250 л, вытеснения 0,1 л (общий 0,35). Обозначим рабочий объем (0,25 л) как ПОРЦИЯ.

Роторная машина с выдвигающимися лопатками.

Расчетные.

Ротор- диаметром D-26 см, лопатка полное выдвижение -7 см, высота -14см. (площадь полностью выдвинутой лопатки – 100 кв.см.). Отсюда внутренний обод корпуса (с учетом выдвижения лопатки) будет иметь до метра по окружности до 1 м.

Объем модуля будет до 3,5 литра (рабочий объем Vр -2,5 литра) . И примем среднее эффективное давление P-2 Мпа. (индикаторное (мех.КПД -0,8) будет 2,5 Мпа, а среднее давление цикла до 5 Мпа). Получается цилиндрическая банка диаметром до 0,35 м и высотой до 0,3 м.

Задаемся ограничением скорости движения торца лопатки относительно профильной поверхности внутреннего обода корпуса 10 м/сек. получаем 10 об/сек. (600 об/мин) При двух тактов на оборот будет n-20 тактов/сек.

Отсюда мощность уже двигателя будет примерно N = P x Vр x n = 2 x 2,5 х 20 х =100 кВт.

У ФИЛИПСА- скорость поршня -8 м/с (больше смысла нет. КПД уходит в ноль)
 
Вот тут и важен подход к выбору расширительной машины. Будет энергия РТ преобразовано в 20% или в 10% как раз зависит от машины расширения.

В Филипсе ПОРЦИЯ 0,25 л и сразу улетает в следующий такт.

У роторной с выдвигающимися 2,5 л (рабочий объем) С учетом почти равной скорости РТ в системе у обоих двигателей, ПОРЦИЯ в роторном в ДЕСЯТЬ РАЗ ДОЛЬШЕ находится в полости расширения, чем в сравниваемым поршневом (такт в 10 раз дольше). И из ПОРЦИИ выжмут всю энергию до поросячьего визга.

Значит при преобразовании, можно большую часть энергии РТ превратить в мех.работу.

Что и требовалось доказать.
 
...А так, опять один и тот же подход (стереотип) -двигатель с однотипными машинами.
Стереотипы только в вас...
.... важен подход к выбору расширительной машины
Не обязательно, достаточно соединить два однотипных ротора вариатором, и получите Стирлинг в абсолютно новом качестве, с любой степенью расширения.
 
Не обязательно, достаточно соединить два однотипных ротора вариатором, и получите Стирлинг в абсолютно новом качестве, с любой степенью расширения.

А зачем вариатор. - мультиплексор наверно. Но не пройдет. Предложенная схема, есть прототип альфа-модификации (авторы и сравнивают с ним).
А это значит, смещение фаз. и строгое согласование вращения роторов за такт. И разная скорость вращения не получится.
И еще, авторы как то обошли (все на словах, а графику предусмотрительно НЕ ПОКАЗАЛИ) как прилепить регенератор. При возвратно- поступательном движении. проще простого.
А при однонаправленном, это камасутра с золотниками переключающие магистрали. Т,Е. опять зависимость от мертвых объемов. Есть конечно дисковый вращающийся регенератор, но там тоже существуют значительные массопотери.
Так. что торпеда мимо прошла.
 
Назад
Вверх