Самолёт Як-18Т.

Караул. Не возбуждается генератор на тэшке. Проверил иправность генератора вне схемы самолета, возбуждается, работает. В штатной схеме ни в какую. С другой рабочей тэшке взял ДМР-200д, угольный регулятор Р-25АМ, генератор, результат тот же. Попытка подать плюс  с шины на обмотку возбуждения  приводит к мощной просадке напряжения, провод просто выгорает в месте контакта. Фидерных схем нет, книжку Р.А. Дунина, А.Н. Наумова "Авиационное и радиоэлектронное оборудование самолета ЯК-18Т" уже почти выучил, но ни как не въеду как возбуждается генератор , авторы заведомо считая генератор возбужденным расписывют как он подключается к бортовой сети. У меня же двигатель работает, АЗСы аккумулятор и генератор включены а на обмотке возбуждения  0.
Помогите советом, пожалуйста.
 
Проверяйте автомат защиты сети АЗП-1МБ он на нулевой перегородке изнутри с правого лючка доступ ,на нем есть кнопка,может выбило,либо замыкание проводки от клеммы"Ш"генератора до клеммы "3" на АЗП-шке.
 
Борис-52 Причин может быть много одна из наиболее вероятных причин (При исправной электропроводке) может быть перегорание предохранителя Э 37 которая защищает цепь обмотки возбуждения генератора. Проверку генератора осуществлять при оборотах двигателя 44 - 53 % на эти оборотах ДМР-200Д подключает генератор к борт сети при исправном аккумуляторе и нажатой кнопке вольтамперметра ВА-3К напряжение борт сети не должно превышать 29 В. 
В случае исправного предохранителя Э 37 необходимо прозвонить цепь обмотки возбуждения на короткое замыкание.
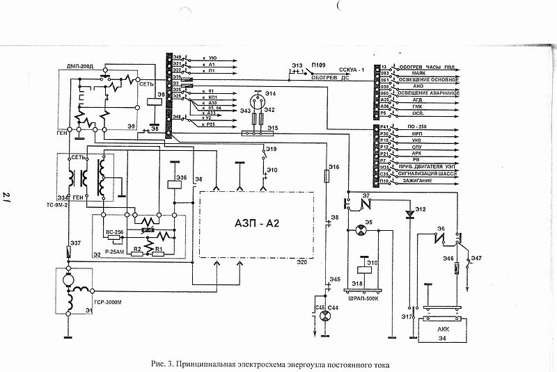
Прилагаю схему генератора.
Если потребуется еще схема обращайтесь.
С уважением Руслан.
 

Вложения

  • sized_img310.JPG
    sized_img310.JPG
    71,7 КБ · Просмотры: 209
Вот еще схемы.
 

Вложения

  • sized_img312.JPG
    sized_img312.JPG
    36,4 КБ · Просмотры: 240
  • sized_img313.JPG
    sized_img313.JPG
    64,5 КБ · Просмотры: 210
zr18n /Вадим/ Что касается если сделать попроще то при не выпуске тормозного щитка (предположим заходим с сильным боковым ветром) система сигнализации шасси не сработает.
А в  моем случае микровыключатели П1М9-2Т будут установлены на рычагах ГАЗ и ВИШ.
То есть получается 3 кратное дублирование. Да получается сложней но зато надежней.
А для проверки работоспособности перед полетом необходимо :
-      подать питание в сеть постоянного тока;
-      включить автоматы защиты сети "СИГН.ШАСС" и "СПУ";
-      нажать кнопку "Контр.ламп" (К112) на табло шасси.
При этом должна включиться световая и -звуковая сигнализация .
А насчет окисления контактом (ни кто от этого не застрахован). Будем использовать проводку БПВЛ (с защитным чехлом) а контакты попробуем лаком покрыть и с верху наденем кембрик.
Только осталось выяснить как выглядит микровыключатель П1М9-2Т чтобы можно было его найти.
 
  Ruslan Pilot.
Спасибо, что откликнулись. Как я уже писал, генератор вне штатной схемы возбуждается и работает, предохранитель Э37 я вообще  закоротил видимым куском провода. В предложеной вами схеме цепь возбуждения разорвана, как впрочем и в схеме ЯК52. Согласитесь, прежде чем подключить генератор к бортовой сети, на обмотку возбуждения  нужно предварительно подать напряжение. Что мы имеем по схеме ? Со стороны ДМР нет плюса на клеме " Генератор," хотя плюс есть на клеме "Сеть" от аккумулятора, т.к. разорван главный контакт, к которому ещё и подключена катушка реле Э8, которая в свою очередь включится, при замыкании этого главного контакта ( в книге Дунина и Наумова он именуется как III) т. е. и со стороны клемы "Б" ДМР через открытый контакт реле Э8 мы тоже не получим плюс на обмотку возбуждения.
Я чего-то не понимаю или не знаю ?
 
ZR18N
Спасибоя. что откликнулись. АЗП не сработало, т.к. я его вскрыл и проверил контакт реле КР, он замкнут, к нему ( к контакту) ещё параллельно включен резистор для гашения магнитного поля обмотки возбуждения.
 
Ruslan Pilot.
В предыдущем письме к вам сделал ошибку. После вопроса " Что мы имеем по схеме,"следует читать так: " Хотя плюс есть на клеме " Сеть"  от аккумулятора, со стороны ДМР нет плюса с клемы " Генератор," т.к. разорван ....." и далее по тексту.
 
Борис,Вы подавали питание на клемму "Ш" генератора при откинутом проводе приходящем со жгута генератора ?
АЗП меняли с рабочего борта ?
 
    ZR18N 
АЗП не менял. На клемму "Ш" подавал питание при откинутом проводе  приходящем со жгута.
 
Ruslan pilot   и  ZR18N

Cпасибо, что откликнулись. Только что вернулся с аэродрома.
Причина оказалась простой до смешного. На Тэху в Благовещенске кто-то поставил генератор ГСР-3000М  2 серии, а нужно 4 серии. У этих генераторов разное направление вращения.
 
здравствуйте. скоро холода, а посему вопрос возник. Автономный отопитель ставил, кто ни будь. если да, то каккой и в каком месте
 
КПД поршневого двигателя максимум 40%, а это значит что тепла он выделяет постоянно киловат 200. Зачем же делать еще какую то автономку? Сделайте дополнительную рубашку вокруг колектора.
 
Планирую установить "ВЕБАСТО Аир 3,5" в центроплан слева ,где прямоугольный лючок под болтиками.
Очень удобное место для "Вебасто"...
 
на як-12м установл вебасто с раздвоением воздуховодов,
в полете отопливается салон.
на стоянки грею двигатель.

год эксплуатации , замечений нет.

нужны подробности с фото, могу выложить.
 
вопрос по существу.
радиатор грею, одев дюрит на выхлопную трубу вебасто, и всунув в масло радиатор, на як-12 он под капотом,
температруа выхлопа примерно 80 градусов

для успешного мероприятия должен быть очень хороший зимний чехол, иначе улицу не нагреть.
мой чехол на як-12 закрыват и малорадиатор тоже.

эксплуатирую зимой на масле аэрошел 15-50, поэтому  до +20 масло не грею, достаточно нагреть до 0.


WEBASTO AIRTOP автономные воздушные отопители на дизельном топливе, 24В

вес точный 2.6 кг
мощность 2 Квт
обем подовамого воздуха 78 кубов в час
расход топлива 150-250 грам в час.

смонтировал WEBASTO под панелью.
поставил два отдельных ,,снегоходных,,гелевых аккумулятора
у дополнительных аккумуляторов своя сеть с вебесто, и отдельное подключение к сети самолета через азс,
для подзарядке в полете доп. батарей.
развел воздуховоды в салон и под капот, установил заслонки.

первый режим
подогретый воздух от вебасто, по воздуховоду идет под капот и греет двигатель и масло бак.

второй режим
в полете или на стоянке
вебасто используется для обогрева салона (ноги)
и через направленный вращающийся диффузор на лобовое стекло.

если использовать масла мс-20  или аэрошел 100, то греть придется долго, поэтому лучше установить вебесто мощностью  3.5 кв или 5кв,   у меня грелка 2 кв.
 

Вложения

  • DSC00045_004.JPG
    DSC00045_004.JPG
    54,6 КБ · Просмотры: 263
  • DSC00029_004.JPG
    DSC00029_004.JPG
    46,5 КБ · Просмотры: 312
To  zr18n:

Скажите, пожалуйста, есть ли необходимость установки обогревателя "Webasto"  для обогрева салона Як-18Т зимой, при температуре забортного воздуха -18*, -20* мороза?

Спасибо!
 
Назад
Вверх