• Вышел новый выпуск программы ФлайтТВ, посвященный современным российским ЮПШ (юношеским планерным школам).
    Видео на Youtube. Ссылки на другие платформы и обсуждение в теме на форуме.

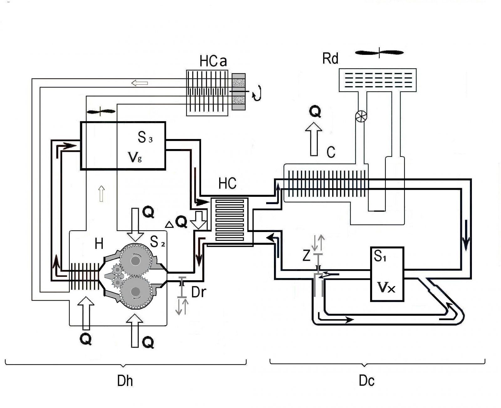
Двигатель с внешним подводом теплоты

Значит мощность N=A/t=F*S/t=F*v где v - это скорость

В учебнике 7-й класс физика задачи такие есть. так и написано работа = мощность * время
это цитата.

Физический смысл нельзя игнорировать. математика она то все стерпит. даже такое: N=A/t=F*S/t=F*v
Суть в том что формула всегда вторична. она должна отрадать описываемый физический смысл
и условия задачи. как только выкинули часть сил и время. оставили только силу и путь
сразу же получается бредятина
 
Вы не поняли. причем тут теплообъменник? Время сжатия с S4 и S1 будет на порядок больше, чем с малообъемным модулем S1.
Потому что теплообмен идет лишь в теплобменнике и радиаторе на участке между S3 и S4. Время нахождения на этоммучастке в обоих вариантах одинаковое. На участке. Модули S3 и S4 одинаковые, обьем, обороты у них лишь сдвинуты нам180гр фазы: обьем в S3 уменьшается при этом обьем в S4 пропорционально увеличивается, сумма изменяющихся обьемов S3+S4 постоянна. Сжатия нет. То, что время прохождения порции РТ от выпуска S3 через S4 до впуска S1увелисилось вдвое ничего не дает, тк половину этого времени РТ просто путешествует от впуска S4 до его же выпуска.
А вы опять не въехали. Малогабаритный модуль S1 (двухлопаточный, это уже другая схема), сам по себе компрессор. Ему не надо , что бы с большего объема в него загоняли РТ. А дальше он сам разберется
В нарисованом Вами виде у S1 также нет внутреннего сжатия. Когда лопатка максимально выдвинута, на половине рабочего хода, то предыдущая уже проходит/открывает выпуск(впуск и аыпуск находятся на 180 градумов,судя по схеме). Те в таком виде S1 также лишь перемещает РТ от вювпуска к выпуску. А так ка обьемный расход у S4 и S1 одинаков то и внешнего сжатия нет. Для внкьреннего сжатия нужно смещать выпуск по окружности, ближеико впуску(увеличивать рабочий ход) и/или увеличивать число лопаток.
Это пробирка. в которой один конец подогревают, второй во льду. И у вас без градиентов и равновесное состояние?. А в разных концах разные плотности. разная температура у РТ. Ну, ну. А вот давление будет общее.
Какая пробирка? ВЕСЬ теплообмен происходит ДО S4 и ПОСЛЕ S1. От впуска S4 и до выпуска S1нет ни теплобмена, ни сжатия(почему написпл выше). Более того и дальшетнет сжатия расширения. Потому что в текущем варианте ситуация аналогична ввшкописпнной. Есть тепообмен в нагревателе. Те имеется процесс припосьоянном даалении, цикл Брайтона.
Я как бы в курсе. Но такие они стирлинги. И работоспособны они, за счет заранее запердоленного давления. И как жить дальше
"Счастливо!" (с) "Добровольцы" . По возможности.
Вы. че Джон? Сегодня вы, я так понял, что то отмечали? Я вам про ДВПТ. а вы мне мозги полоскаете про ДВС.
Я отвечал вот на это:
"Джон. главное - у поршневых большеобъемных машин в принципе быть не может. Зашкаливающий мертвый объем убьет КПД."
ДВПТ в контексте поршневых я не обсуждал. Я считал, что имеется ввиду поршневой ДВС. Если я Вас не так понял, прошу прощения.
Да, я - Джон. Нет, не отмечал.
 
Модули S3 и S4 одинаковые, обьем, обороты у них лишь сдвинуты нам180гр фазы: обьем в S3 уменьшается при этом обьем в S4 пропорционально увеличивается, сумма изменяющихся обьемов S3+S4 постоянна. Сжатия нет.

Вы просто не внимательны. Никакого сдвига фаз нет. Там все синфазно (просто вверху движение РТ в одну сторону, а снизу в другую..

В нарисованом Вами виде у S1 также нет внутреннего сжатия. Когда лопатка максимально выдвинута, на половине рабочего хода, то предыдущая уже проходит

Правильно. Поэтому у этой схемы (старой) два модуля осуществляют такт сжатия S4 и S1. А в новой (изменения) S 4 выкинут, и стоит малогабаритный двухлопаточный модуль с пропорционально большими оборотами S 1 (нумерацию не хотел менять). А это компрессор. Он принимает 1/10 объема модуля расширения (тот столько подает) и в себе сжимает.

Вот его схема. Я думаю понятно как все происходит.
рис-3 300dpi .jpg
 
Какая пробирка? ВЕСЬ теплообмен происходит ДО S4 и ПОСЛЕ S1

Посмотрите на схему (старую), где показаны не блоки. а роторные машины (легче воспринимать). Между лопатками модуля S3 и S4 заключен замкнутый объем (пробирка). Давление в объеме (а объем включает не только объемы модулей между лопаток, но и рекуператора и холодильника) будет среднее, а температура РТ, плотность. в разных концах разная. Да там и градация давлений будет по объему.
ДВПТ в контексте поршневых я не обсуждал

В нашем случае, относительно (Филипс) большой объем позволяет увеличит время такта. из-за ПОСЛЕДОВАТЕЛЬНОЙ подачи "порций"(одна порция соответствует рабочему объему машины Филипс) в модуль расширения, объем которого на порядок больше. И тогда первая порция будет в такте в 10 раз дольше, чем у филипса. Что и увеличивает "отдачу" энергии РТ. Особенно, это важно для низкотемпературных ДВПТ.

В ДВС нельзя продлить время отдачи энергии заряда увеличением объема, более времени установленного такта (ну продолженное расширение, Аткинсон. Миллер). По аналогии, порции малообъемных в ДВС (большого объема)попадают ОДНОВРЕМЕННО и подвод теплоты одновременный. И при ПАРАЛЛЕЛЬНОМ расширении время такта для "порции одинаково.

И просьба показать. схему. или общий вид более современной машины реализующей цикл Эриксона.
 
Последнее редактирование:
Вы просто не внимательны. Никакого сдвига фаз нет. Там все синфазно (просто вверху движение РТ в одну сторону, а снизу в другую..
Дык, вот "вверху движение РТ в одну сторону, а снизу в другую" это ииесть сдвиг фаз. В S3 фаза выпуска, обьем уменьшается и одновременно в S4 фаза впуска, обьем увеличивается. В результате общий объем еа протяжении всего "такта" не изменяется. Есть лишь теплообмен в рекуператоре и радиаторе и перемещение РТ из S3 в S4. Охлаждееие по изозоре. Дааление падает, в S4 будет ниже чем в S3. Об этом речь.
Правильно. Поэтому у этой схемы (старой) два модуля осуществляют такт сжатия S4 и S1. А в новой (изменения) S 4 выкинут, и стоит малогабаритный двухлопаточный модуль с пропорционально большими оборотами S 1 (нумерацию не хотел менять). А это компрессор. Он принимает 1/10 объема модуля расширения (тот столько подает) и в себе сжимает.
Ничего не понял. На всех видимых мной Ваших схемах модуль S4, который Вы именуете "вытеснитель", присутствует. Я его и предлагал выкинуть, как совершенно, по моему мнению, лишний. Или Вы поменяли S4 на другой, аналогичный S1 и таких теперь два(не считая S2)? Поясните, плиз.

Вот его схема. Я думаю понятно как все происходит.
ris-3-300dpi-jpg.528846
Понятно. Максимальная степень внутреннего сжатия будет соответствовать соотношению маскимального изолированного обьема к минимальному изолированному обьему. Изолированный обьем здесь положение ротора при котором ограниченная лопатками область не сообщается ни со впуском, ни с выпуском.
 
Последнее редактирование:
Посмотрите на схему (старую), где показаны не блоки. а роторные машины (легче воспринимать). Между лопатками модуля S3 и S4 заключен замкнутый объем (пробирка). Давление в объеме (а объем включает не только объемы модулей между лопаток, но и рекуператора и холодильника) будет среднее, а температура РТ, плотность. в разных концах разная. Да там и градация давлений будет по объему.
Причем тут теплобмен и давление? Я вёл речь про то, что S4 это лишний модуль, паразитный объем в котором никакая работа не совершается. Только работа по перекачке РТ. Это просто лишние затраты, тк работа по перекачке это потери. Выкинув S4 получаем экономию массы и объёма всей установки РТ(минус S4+магистраль до S1) и, в данном случае, на 25% быстрый пернос тепла от нагревателя к холодильнику, те обороты, те мощность.
Имху
 
И просьба показать. схему. или общий вид более современной машины реализующей цикл Эриксона.
Про цикл Эриксона я видел лишь упоминания о его существовании, и лишь отдельные куски процессов в нем происходящих, типа тех нескольких строк из описания Стирлинга в Вики. Пока полного описания цикла не попадаллось. Так что просьбу Вашу выполнить не могу. Извините
 
Дык, вот "вверху движение РТ в одну сторону, а снизу в другую" это ииесть сдвиг фаз.
Не. вы не внимательно. Ну. это так. я и сам сначала на ошибся и в одну сторону показал. Бывает. Вы внимательно посмотрите на стрелки движения РТ (они определяют вращение ротора), затем определите вход и увидите что лопатка сверху и лопатка снизу выдвигаются к точке максимального выдвижения., и углы (отстояние) от входа у них равные (соответственные). Все без сдвига фаз. хотя небольшой сдвиг мажет быть (в определенных случаях).
На всех видимых мной Ваших схемах модуль S4, который Вы именуете "вытеснитель", присутствует.
Пост от 16.03.23 №74
Ну и схема двигателя из модулей с различным типом роторных машин. Это изменения от прежней схемы. Посмотреть вложение 527886
 
Причем тут теплобмен и давление? Я вёл речь про то, что S4 это лишний модуль, паразитный объем в котором никакая работа не совершается. Только работа по перекачке РТ. Это просто лишние затраты
А попробуйте без него S4 закачать большее давление в модуль S1 из расширителя S3. Через рекуператор, через холодильник и соединяющие трубопроводы (это все мертвые объемы) и которые должны быть с давлением как у модуля S1. Я уже писал как недостаток трубопровод между модулем S1 и S4 (старая схема) . который должен быть как можно короче и должен быть учтен для получения расчетной СС. В новой схеме он вообще убран новым (малообъемным) модулем с двумя тактами.
 
Вы внимательно посмотрите на стрелки движения РТ (они определяют вращение ротора), затем определите вход и увидите что лопатка сверху и лопатка снизу выдвигаются к точке максимального выдвижения., и углы (отстояние) от входа у них равные (соответственные). Все без сдвига фаз. хотя небольшой сдвиг мажет быть (в определенных случаях).
Еще раз, я не о лопатках, а процессах для РТ в рабочих обьемах. Этих процессов как бы два увеличение обьема или его сокращение. И они, эти процессы в противофазе. Но этот спор уже бессмымденен, кмк. Тк уже выяснили, что обьемы меняются синзронно и поэтому РТ просто перемещается из одного обьема в другой, без сжатия.
Пост от 16.03.23 №74
А чего тогда спорите со мной предложившего то же самое?
А попробуйте без него S4 закачать большее давление в модуль S1 из расширителя S3. Через рекуператор, через холодильник и соединяющие трубопроводы (это все мертвые объемы) и которые должны быть с давлением как у модуля S1. Я уже писал как недостаток трубопровод между модулем S1 и S4 (старая схема) . который должен быть как можно короче и должен быть учтен для получения расчетной СС. В новой схеме он вообще убран новым (малообъемным) модулем с двумя тактами
Опять за рыбу деньги. Чуть выше Вы сами показали схему без S4, "которая смогла"(с) и тут же снова мне возражаете. S4 потребляет энергию аырабатываемую S4 как и все остальные молули. В нем, как уже несколько раз показано не совершается никакой полезной работы, не сжимается, не расширяется, не нагревается и не охлаждантся РТ, только передвигается. S4 не помогает и не мешает(если пренебречь потерями). Он БЕСПОЛЕЗЕН! Вы его сами уже убрали "в новой схеме", но зачем то продолжаете спорить.
 
Он БЕСПОЛЕЗЕН! Вы его сами уже убрали "в новой схеме", но зачем то продолжаете спорить.

Ничего я не убрал. Я только совместил два модуля в одном корпусе- компрессор. (как там в рекламе-два в одном). И изменил объем, и обратно пропорционально такты. Такты стали короче по времени. Степень сжатия не изменилась.

Я не могу понять, почему вы не понимаете, что просто добавляя объем из модуля расширения в ресивер (а теплообменник и холодильник с объемами каждый равным модулю расширения- и есть ресивер) на его выходе давление равного входу. НЕ ПОЛУЧИТЬ (пока не накачаешь). А как накачать. если застоя не ив модулях. ни в пассивных частях контура нет- есть равномерное движение (в установившимся режиме. А вот когда с одной стороны в ресивер загоняешь объем V, а с другой этот объем V вытягиваешь (тут уместнее сказать равное количество РТ). а потом сжимаешь. ВСЕ!!!!.

Объяснение на уровне старшей группы детсада.
 
Ничего я не убрал. Я только совместил два модуля в одном корпусе- компрессор. (как там в рекламе-два в одном). И изменил объем, и обратно пропорционально такты. Такты стали короче по времени. Степень сжатия не изменилась.
Каким образом? Поясните, плиз, если можно, то нарисуйте.
Я не могу понять, почему вы не понимаете, что просто добавляя объем из модуля расширения в ресивер (а теплообменник и холодильник с объемами каждый равным модулю расширения- и есть ресивер) на его выходе давление равного входу. НЕ ПОЛУЧИТЬ (пока не накачаешь). А как накачать. если застоя не ив модулях. ни в пассивных частях контура нет- есть равномерное движение (в установившимся режиме. А вот когда с одной стороны в ресивер загоняешь объем V, а с другой этот объем V вытягиваешь (тут уместнее сказать равное количество РТ). а потом сжимаешь. ВСЕ!!!!.
Я то как раз понимаю. В замкнутой системе массовый расход через ЛЮБОЕ сечение/модуль будет одинаков/постоянен. Давление будет зависеть от обьема и температуры. Уже писал, что давление после теплообменника и радиатора будеттппдать. Я писал о прстоянстве обьема на этом участке. "Вытягивать" РТ бессмымленно, никакой "помощи" или "экономии" нет и быть не может. Это просто разделение затрат на премещение РТ между S3 и S4. Поскольку в S4 никакого сжатия, расширения или любой другой ПОЛЕЗНОЙ работы не совершается, то затраты на перемещение РТ через теплобменник, радиатор трубу до впуска S1 можно смело переложить на S3, а S4 выкинуть нафиг. Он бесполезен и даже вреден. С его исчезновением из схемы вообще, хоть персональном, хоть еще каком для S3 не изменится НИЧЕГО!
Если два человека перемещают тачку, то без разницы( в идеале), тянут они ее, толкают, или один толкает, а другрй тянет. Усилия они тратят одинаковые. И деньги(выработанную мощность) получают одинаковые,хотя один из них бригадир, которыц эти деньги добыл(S3), а другой просто нанятый по знакоиству человек, без которого вполне можно обойтись.
Аналогия тожк не сложная.
 
Каким образом? Поясните, плиз, если можно, то нарисуйте
А вы вроде разобрались, как работает высокооборотистый малогабаритный (измененная схема) модуль S1. БОльший объем изолируется двумя последними смежными торцами лопаток (для восприятия лучше и короче говорить лопатками-как не связанными элементами, хоть и неправильно).Это и есть по сути модульS4 (при желании можно увеличить объем до модуля расширения, и пропорционально уменьшить обороты). Затем начинается перемещение лопаток в область меньшего объема (сжатие), до состояния. когда первая лопатка (по ходу) не достигнет выпускного окна, а это уже соответствует модулю S1. А картинка вверху (пост 183).

Уже писал, что давление после теплообменника и радиатора будеттппдать.
Правильно, если нет ресивера (или какого небудь, объема между модулями), тогда сжать получится. Но вы попробуйте сжать из переменного 3-х объема , в в переменный однократный , через пассивный объем равный 3-х кратному,. И будет. ли степень сжатия в однократном равно 3.
 
А вы вроде разобрались, как работает высокооборотистый малогабаритный (измененная схема) модуль S1. БОльший объем изолируется двумя последними смежными торцами лопаток (для восприятия лучше и короче говорить лопатками-как не связанными элементами, хоть и неправильно).Это и есть по сути модульS4 (при желании можно увеличить объем до модуля расширения, и пропорционально уменьшить обороты). Затем начинается перемещение лопаток в область меньшего объема (сжатие), до состояния. когда первая лопатка (по ходу) не достигнет выпускного окна, а это уже соответствует модулю S1
Я давно разобрался. Модуль S1 это другой модуль, со саоими функциями и к модулю S4 отношения не имеет. Зачем Вы асе еще больше зарутываете, S4 выкинули и отлично.
Теперь нужно то же самое сделать с S2
Правильно, если нет ресивера (или какого небудь, объема между модулями), тогда сжать получится. Но вы попробуйте сжать из переменного 3-х объема , в в переменный однократный , через пассивный объем равный 3-х кратному,. И будет. ли степень сжатия в однократном равно 3.
Какое отношение ресивер имеет к падению давлкния на выходе из радиатора вследствии охлаждения/теплообмена с окружающей средой РТ? 🙄
В схеме нет никакого ресивера. В Стирлинге(Вы же его стремитесь сделать) тоже нет ресивера. Зачем он там? Зачем он в замкнутом цикле?
С ресивером или без сжать РТ проблем не составляет. Ресивер лишь промежуточное хранилище.
Очередеая аналогия:
Разносчик(S3) приносит ящик, например, гвоздей и ставит его на полку(ресивер) где уже стоит другой ящик из которого гвозди распихивает по мелким коробкам упаковщик(S1). Скорость подноса и скорость упаковки синхронизированны, когда, опустошив один ящик, упаковщик начинает брать нвозди из оставшегося на полке разносчик тут же ставит на освободивщееся место следующий. Ящики не могут кончится, потому что упакованные гвозди аозвращаются на склад из которого их носит разносчик. Таким образом, если убрать полку(ресивер), то ни для разносчика(S3) , ни для упаковщика(S4) ничего не изменится. Ресивер, как и S4 не нужен. Как и S2.
Имху
 
Вы асе еще больше зарутываете, S4 выкинули и отлично.

К модулю S1 (двухлопаточному, малообъемному) по новой измененной схеме. претензий нет? А далее каждый при своем мнении.

Он там нахрен не нужен, а использовал для пояснения.

Вот тут, действительно можно убрать. Но выкидывая "железку" надо добавлять, с некоторой потерей эффективности. Или с "железкой". тогда "забор" диаграмма будет шире, чем без нее. Зато СУ легче, и мех потерь меньше. Но мы пока тупо придерживаемся курсу партии Стирлинга, и не каких послаблений.
Хотя в формуле "
" Двигатель с внешним подводом теплоты составлен из одного, или как комбинация нескольких модулей (на базе роторной машины), с подобранными параметрами для каждого, с определенными зонами нагрева и охлаждения для определенных модулей, и каждый из них реализует определенный такт заданного замкнутого или открытого термодинамического цикла....."
И тут варианты от одного модуля до бесконечности.

Пост 47.
Убрали горячий малый -это и меньшие и мех.потери и габариты. А в большом горячем разница на входе и выходе будет незначительна, основное падение будет в регенераторе (рекуператоре), там резкий градиент.
А при изотермическом расширении, на выходе будет уже значительная разница давлений.

Такая идея, тут больше практика покажет насколько она осуществима (решать диф.уравнения второго порядка, я точно не буду).
"Горячий" малый объем, это про S2.
 
Последнее редактирование:
К модулю S1 (двухлопаточному, малообъемному) по новой измененной схеме. претензий нет? А далее каждый при своем мнении.
Почему нет, есть. Просто нужно двигаться последовательно. Сначала доказать ненужность S4 и добиться его иссключениея из схемы. Это сделано.
Он там нахрен не нужен, а использовал для пояснения.
Поясняя с помощью отсутствующего ресивера Вы добились ровно противлположного эффекта, только еще больше запутав разговор.
Вот тут, действительно можно убрать. Но выкидывая "железку" надо добавлять, с некоторой потерей эффективности
С чего бы? S2 аналогичен S1 и синхронизирован с ним, а как мы раньше выяснили в этих "малообьемных двухлопаточных" происходит внутреннее сжатие. Вот только перед S2 РТ подогревается в теплообменнике, а на какой то из крайних вариаций еще в подогревателе после теплообменника и перед впуском S2. Те S2 будет сжимать горячее РТ. Декларированный ранее принцип" Расширяй горячее, сжимай холодное" в данном месте нарушается. Волюнтаристки и без обьяснения причин. Но вот что точно не будет, так это улучшения эффективности. А вот выкинув железку S2 вслед за железкой S4 можно на улучшение надеятся.
И тут варианты от одного модуля до бесконечности.
Я обсуждаю выложенные Вами варианты с -4мя модулями. Какие могут быть еще я могу предполагать в меру своей фантазии, но соотнести их с Вашими и их же обсуждать не могу. Не телепат. 😉
 
Последнее редактирование:
Каждый остался при своем мнении.

перед S2 РТ подогревается в теплообменнике, а на какой то из крайних вариаций ещеи в подогревателе после теплообменника и перед впуском S2. Те S2 будет сжимать горячее РТ.

Нагреватель после S2 нужен эпизодически, это как "спорт" режим. В "эконом" режиме согласно циклу стирлинга нагреватель до S 2 после рекуператора НС . Это и есть гибкость схемы.
S2 сжимать не способен, это вытеснитель и только. Причем тут есть варианты связанные с функциональной принадлежностью СУ. Он вытесняет уже сжатое в S1 РТ после нагрева. Изохорное нагревание.
 
Нагреватель после S2 нужен эпизодически, это как "спорт" режим. В "эконом" режиме согласно циклу стирлинга нагреватель до S 2 после рекуператора НС . Это и есть гибкость схемы.
S2 сжимать не способен, это вытеснитель и только. Причем тут есть варианты связанные с функциональной принадлежностью СУ. Он вытесняет уже сжатое в S1 РТ после нагрева. Изохорное нагревание.
S2 = S1 конструктивно. В S1 омуществляется сжатие внутри, когда РТ проходит через обьем S1. Следовательно, такое же сжатие будет происходить в S2.
Как вытеснитель S2 столь же бесполезен как и S4. По тем же причинам должен быть удален.
Если процесс между S1 и S2 изохорный, то он же будет изохорным и между S2 и S3. Бдет изохорное расширение. Приизохоре газ работу не совершает, тк работа равна произведению дааления на обьем. Прин5тзменном обьеме оабота равна нулю
Имху
 
S2 = S1 конструктивно.

В старой схеме да они равнозначные. В новой это S1 компрессор, а S2 шестеренчатый вытеснитель, и он не хрена не сжимает. Он выкидывает уже сжатый объем в модуль расширения, (да и в старой схеме, это его функция). А вот если его выкинуть , не будет изохорного нагрева, а будет подвод тепла на расширении (с вытекающими), можно но накладно.
Если процесс между S1 и S2 изохорный, то он же будет изохорным и между S2 и S3.
И это почему? S2 "выпихивает" сжатое в S1 и потом нагретое между этими модулями РТ в модуль расширения S3.
Будьте внимательней.
 
Стирлинг (роторный) можно сравнить и увидеть аналогию, с ДВС (дизель). Итак ДВС (дизель) с пространственным разделением тактов, т.е . когда отдельный объем (цилиндр) имеет такт впуск/сжатие, есть отделенная КС, и отдельный цилиндр осуществляющий такт раб.ход/выпуск. Что пытались реализовать, для повышения эффективности, но в большинстве случаях не получалось (или не нашло широкого распространения), но попробуем представить и сравнить.

Начнем с такта расширения (р/х) ДВС. Его желательно превратить в больший, чем такт сжатия -- продолженное расширение. Также желательно иметь адиабатный процесс, если найти соответствующие материалы (пытались.Не прошло)

В роторном ДВПТ это реализовано последовательной подачей «порций» в рабочую полость, тем самым увеличивая время такта. Адиабатность (относительную) такта реализовать легче, температуры меньше.

Далее выпуск для ДВС . С точки отсчета в солнечной системе, цикл ДВС есть замкнутый. Атмосфера и есть контур замыкающий вход (впуск) и выход (выпуск). Атмосфера выполняет и охлаждение и снижение давления (холодильник). И если бы можно было реализовать технически иметь регенератор (рекуператор), и отобранное тепло подвести к отделенной КС до момента зажигания. (пытались. Не прошло.)

Аналогично в роторном ДВПТ, есть, и рекуператор и холодильник. (тут проблем нет). Более того, и эта часть контура для роторного ДВПТ может иметь неограниченный объем, сравнимым с атмосферой Земли (правда с давлением как на Венере, но с учетом последующим использованием на Земле).
 
Назад
Вверх