счетчики были разные. Те что описаны в книжке - Методичке, он мог работать и по переменному и по постоянному току. По многим причинам перешли на счетчики другого поставщика. Они также работают по постоянному току. На переменном токе от генератора 582 они могут выйти из строя. Если регулятор трехфазный, то он работает по принципу шунтирования генератора - замыкание проводов генератора. При определенном уровне регулирования счетчик не реагирует. Более безопасно подключать на постоянный ток. Если не мудрить со схемой, то просто после включения основного АЗС счетчик работает.
 
Спасибо, Дмитрий, Вы полностью подтвердили мои выводы. Про шунтирование генератора регулятором я догадался. НО!!! У меня ушло два месяца на разгадку головоломки. Мне своего времени жалко, и чужого. Я говорю о том, что в книге КОСЯК. Если бы в схеме включения трехфазного регулятора, при наличии аккумулятора, была нарисована обязательная нагрузка, то не пришлось бы ломать голову. Либо, если бы в разделе, посвященном счетчику моточасов, был указан данный существенный нюанс его включения по переменному току, то и тогда мое время осталось бы со мной!!! Считаю, что книгу нужно корректировать при обнаружении неточностей или ошибок.
 
Без  нагрузки  аккумулятор  будет  с  трехфазником    заряжаться  по  мере  надобности  , а  с  однофазным  постоянно?  Я  так  понимаю  , что  нагрузка  и  служит  для  предотвращения  перезаряда?
 
Однофазные не поставляли вообще. из-за предупреждения, что они без нагрузки могут взрывообразно выйти из строя
 
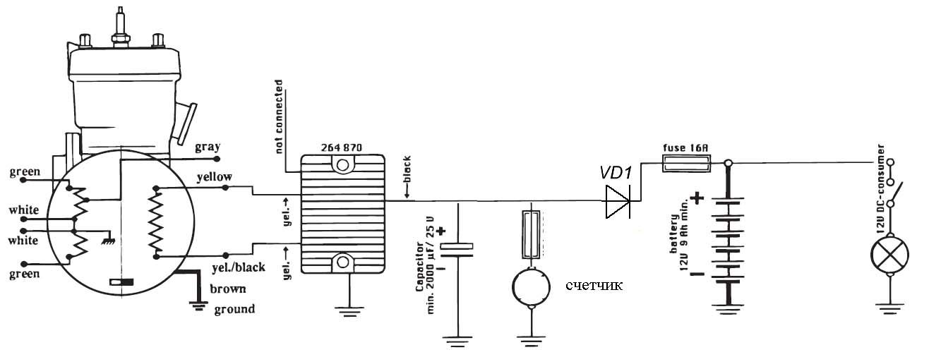
Можете схемку подключения счетчика наработки выставить , написано что счетчик можно подключать только по постоянному току иначе прибор выйдет из строя ? Счетчик брали в Авиагамме !
С уважением ,Влад !
 
как вариант:
 

Вложения

  • 2t+schetchik.jpg
    2t+schetchik.jpg
    46,2 КБ · Просмотры: 151
Очень интересно! Получается, что после того, как будет заряжен полностью АКБ, при отсутствии другой нагрузки, на выходе регулятора все равно останется напряжение. С АКБ назад никак из-за диода. Это значит, что генератор не будет зашунтирован. Что этому помешает? Конденсатор? Если так, то моя проблема с подключением по переменке таким же способом решается? Конденсатор в нагрузку и все?
 
Очень интересно! Получается, что после того, как будет заряжен полностью АКБ, при отсутствии другой нагрузки, на выходе регулятора все равно останется напряжение.
Исправный регулятор выдаст вам постоянное напряжение (например 14.5 В) определяемое параметром стабилизирующего элемента (например стабилитрона), который находится внутри устройства. Требуемая в некоторых схематических решениях минимальная нагрузка на выпрямитель-регулятор нужна именно для того, чтобы его стабилизирующая цепь находилась в расчетных электрических параметрах и "правильно" выполняла порученную ей работу по открытию в нужный момент силовых ключей, шунтирующих обмотки генератора.
Тема регуляторов подробно освещалась тут.

Какой ампераж должен быть у диода ? 
Поскольку диод стоит последовательно со всей нагрузкой, то и ток протекающий через него определяется мощностью подключенных потребителей. 16-ти амперный предохранитель, показанный на схеме выше, определяет максимальный ток, соответственно ток диода не должен быть ниже.
 
Очень интересно! Получается, что после того, как будет заряжен полностью АКБ, при отсутствии другой нагрузки, на выходе регулятора все равно останется напряжение. С АКБ назад никак из-за диода. Это значит, что генератор не будет зашунтирован. Что этому помешает? Конденсатор? Если так, то моя проблема с подключением по переменке таким же способом решается? Конденсатор в нагрузку и все?
Как-то так???
 

Вложения

  • tmp_29448-20170515_130108893847479.jpg
    tmp_29448-20170515_130108893847479.jpg
    26,3 КБ · Просмотры: 167

Метод "тыка" не лучший способ проверки гипотез.
А наименование у счетчика имеется, чтобы попробовать выяснить действительную схему подключения?
Я бы еще проверил ваше напряжение бортсети в те 10 мин зарядки акк-ра, после того, и при включенных мощных потребителях. Я думаю, что не хватает у вас мощности нагрузочной лампы для стабильной работы регулятора minimum ballast load of 1 amp (example: lamp 12 V 15 W).
 
Не тыка, а така. Был бы тык, не было бы вопросов. Счетчик предназначен для работы по переменке, прекрасно на ней себя чувствует. Чтобы узнать название, его нужно снять. Спасибо за помощь. Я все делаю по руководству Авиагамы. И схема подключения выполнена в соответствии с руковтдством. Напряжение в сети 14,5 В. Мощность нагрузочной лампы не регламентируется при использовании трехфазного регулятора. Предложенная картинка аналогична схеме, которую выложил   sid.   Если там конденсатор обеспечивает наличие напряжения на выходе регуляторв ВСЕГДА, То это значит, на мой взгляд, что и на входе оно должно остаться ВСЕГДА. Иными словами, обмотка генератора не должна шунтироваться. Ждем, что sid скажет по этому поводу.
 
Иными словами, обмотка генератора не должна шунтироваться.
Обмотка генератора может не шунтироваться только при одном случае - когда он нагружен по полной программе.

Может Вы и правы, хотя я сомневаюсь. Если так, то и схема от sid не будет работать корректно.
 
Ерунду я нагородил тут. Все правильно sid нарисовал. По его схеме будет все просто. После шунтирования генератора счетчик будет под напряжением конденсатора. После разрядки конденсатора снимется шунтировпние и появится напряжение на выходе регулятора. Конденсатор опять зарядится и все по новой. Счетчик всегда будет под напряжением при работе генератора. Что и требуется.
 
подключать счетчик на переменный ток опасно. Выходили из строя.
Если все же очень хочется включить по переменному току, то надо методом научного тыка подбирать нагрузку на выходе из регулятора, при которой счетчик продолжает работать после заряда аккумулятора.
 
Назад
Вверх