Двигатель Volkswagen

На ВМ стояли датчики Тм на выходе из даигателя и в маслофильтре на входе в двигатель. Без маслорадиатора разница была небольшая, 5-10 гр., с маслорадиатором  чуть больше. Надо в РЭ глянуть, там есть такая цифра.
 
1. Тут сложность будет - воздух на головки цилиндров , радиатор, картер - отвод воздуха общий. Не получится ли так - улучшили охлаждение масла и при этом ухудшили охлаждение головок?
Мне кажется, что сбалансировать так организованные потоки воздуха будет непросто.
Если бы эти каналы были независимые, тогда другое дело.
На Ларос-100 я поступил следующим образом.
Дефлекторы делят подкапотное пространство на две части - верхнюю и нижнюю: верхняя часть, имеющая входные ноздри за винтом, является, как бы, резервуаром с повышенным давлением, а нижняя часть за дефлектором, имеет выходные отверстия в виде "ушей" по бортам. Для обеспечения  эффективной работы маслорадиатора, я расположил его в задней части верхнего подкапотного пространства так, чтобы воздух из него мог протекать сквозь маслорадиатор, под бортовое выходное "ухо", создающее пониженное давление. Вокруг маслорадиатора все возможные щели перекрыты и часть воздуха, попавшее в верхнее подкапотное пространство через ноздри, а другая часть проходит сквозь маслорадиатор.
 
То есть примерно так? В смысле принципа.
 

Вложения

  • engineflow_001.png
    engineflow_001.png
    27,8 КБ · Просмотры: 267
проблема с охлаждением масла в том что вы с горячего картера загоняете масло в радиатор........а потом снова отправляете его в горячий картер.......посмотрите как сделано в ротаксе.......масло проходит через радиатор а потом в бак........принцип такой же как при работе кондиционера......выносить тепло из двигателя.......КВА был очень близко.......к истине
 
проблема с охлаждением масла в том что вы с горячего картера загоняете масло в радиатор........а потом снова отправляете его в горячий картер.......посмотрите как сделано в ротаксе.......масло проходит через радиатор а потом в бак........принцип такой же как при работе кондиционера......выносить тепло из двигателя.......КВА был очень близко.......к истине

Это только на первый взгляд.
Масло в картере при температуре, скажем 110. Воздух до радиатора +25, после радиатора +35. И если дуем на 110 градусный картер 35 градусным воздухом то он (картер) все равно охлаждается. Потерями можно пренебречь.
Хотя конечно лучше дуть 25-и градусным воздухом.  🙂

А в Ротаксе - сухой картер, выносной маслобак тоже является своего рода радиатором.

PS. А коллективные мысли на эту тему - это очень ценно, позволяет рассмотреть проблему со всех сторон и найти наконец правильное решение.
 
Интенсивный обдув картера хорошо охлаждает масло, но не переусердствовать, на "холодных" стенках конденсируется влага и в смеси с продуктами термического разложения масла получается каша, которая, попадает в масло, забивает фильтр. На ВМ и М на крышке картера и, особенно, впереди ее много. Зимой МР заклеиваю полностью, а заборник цилиндров на 3/4, но в хороший мороз Тм в баке не поднимается выше 40, Тголовок снижается до 100. Надо делать регулируемые створки или термостаты. На Ротаксе, вроде,  рекумендуют Тм держать не менее 100.
 
PS. А коллективные мысли на эту тему - это очень ценно, позволяет рассмотреть проблему со всех сторон и найти наконец правильное решение.
Могу предположить что объём масла мал для вашего мотора. Вы же увеличили литраж (2,4 л.) от штатного.
Думаю большее количество масла помогло бы сгладить пики температур при полётах по кругам.
 
В свете углубления в конструкцию системы смазки моторов VW.
Судя по описаниям в зависимости от температуры, вязкости масла, износа мотора, конструктивного исполнения маслорадиатор вполне может жить своей жизнью.
Dual relief oiling system. How it works.
https://www.thesamba.com/vw/forum/viewtopic.php?t=280293&postdays=0&postorder=asc&start=0

Запросто может получиться, что когда необходима работа маслорадиатора, клапан направит поток горячего масла мимо него.
 
У меня есть картер тип 4. Специально посмотрел все дырки.  Получается,что все масло которое качает насос проходит охлаждение. То масло которое не может пройти в систему смазки, сливается через редукционный клапан.
 

Вложения

  • ms_tip_4.png
    ms_tip_4.png
    5,2 КБ · Просмотры: 253
У меня есть картер тип 4. Специально посмотрел все дырки.  Получается,что все масло которое качает насос проходит охлаждение. То масло которое не может пройти в систему смазки, сливается через редукционный клапан.

Я почему задергался - нашел такую картинку, ну и статью Jimmy111  на сайте thesamba.com.
По картинке на типе 4 клапан работает как клапан слива масла и как предохранительный. При "средненажатом" состоянии он выключает из работы масляный радиатор, при полностью нажатом состоянии масляный радиатор также не работает, но при этом еще избыток масла сливается в картер мимо масляной магистрали. А полностью направляет поток через масляный радиатор в ненажатом состоянии, это когда давление никакое и вязкость масла очень малая, что случается при большой температуре. Вот я и подумал - может у меня масляный радиатор и включается в работу при 115 градусов? И то кратковременно?;D
 

Вложения

  • type_4_hydraulic.jpg
    type_4_hydraulic.jpg
    40,2 КБ · Просмотры: 238
И Александр, при осмотре масляных каналов картера вы ничего не пропустили?
Я отметил на картинке переходной канал, который принципиально меняет всю картину.
 

Вложения

  • type_4_hydraulic_ask.jpg
    type_4_hydraulic_ask.jpg
    43,6 КБ · Просмотры: 238
И Александр, при осмотре масляных каналов картера вы ничего не пропустили?
Я отметил на картинке переходной канал, который принципиально меняет всю картину.


Возможно и есть . Клапан срабатывает при 4 кгс\см*. Рабочее давление, как правило  меньше. Так,что все равно все масло проходит М.Р.
 
И Александр, при осмотре масляных каналов картера вы ничего не пропустили?

Да пропустил. Все как на вашей схеме. Все правильно зачем охлаждать холодное масло? При 80*С ,если залито рекомендованное масло, давление будет около 3 и все масло пойдет через М.Р.
 
И Александр, при осмотре масляных каналов картера вы ничего не пропустили?

Да пропустил. Все как на вашей схеме. Все правильно зачем охлаждать холодное масло? При 80*С ,если залито рекомендованное масло, давление будет около 3 и все масло пойдет через М.Р.

Ну у немцев как и у нас - идея хорошая, но  исполнение подводит. В статье Jimmi111 перелопатил сотню моторов и выявил разброс реальных давлений, при которых срабатывают клапан сброса давления и предохранительный клапан. Там он пишет, что из-за этого у них разорвало 6 маслорадиаторов.
То же касается "рекомендованного масла" и его характеристик.
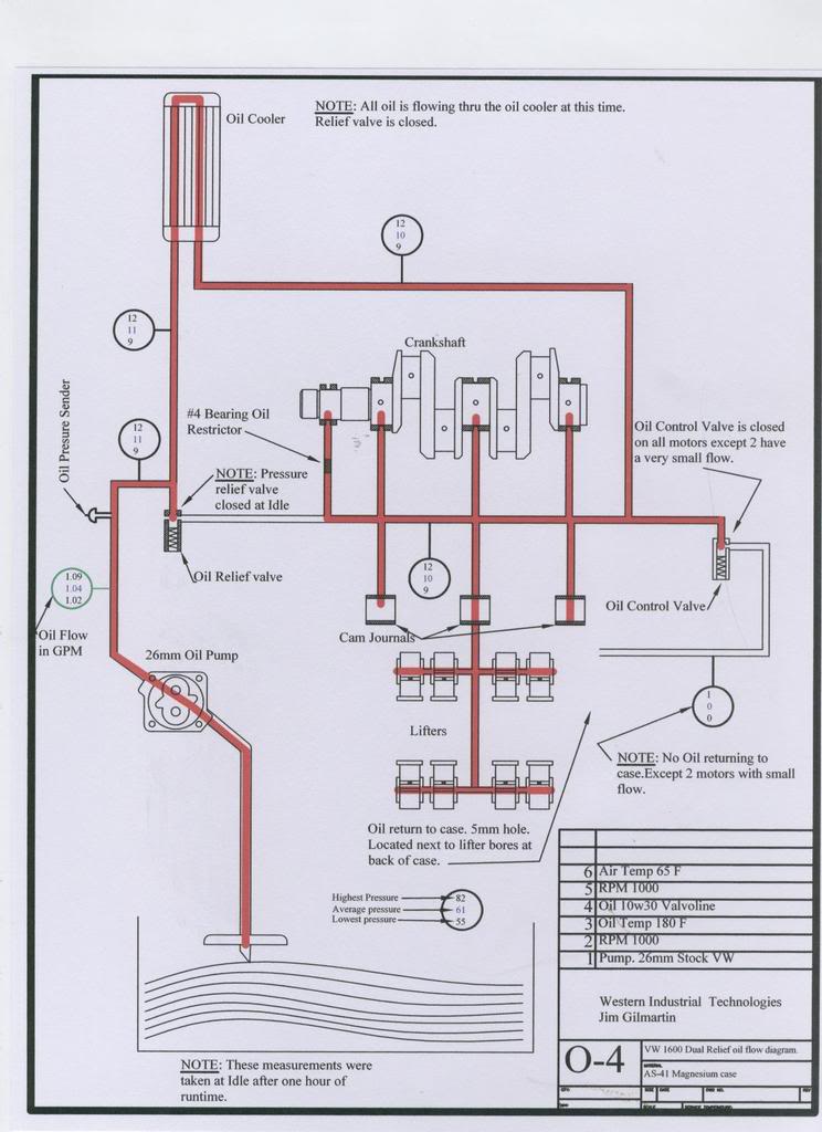
Приведу пару картинок из статьи, когда маслорадиатор не работает. Хотя там речь о моторах Type 1, но общие принципы те же.
В частности, при хорошем масле типа 5W50 или 0W60, которое не потеряет вязкости при высокой температуре и будет держать давление, маслорадиатор вообще может не включаться в работу пока температура не поднимется под самое небо. ИМХО.
 

Вложения

  • VW16007.jpg
    VW16007.jpg
    88,6 КБ · Просмотры: 218
  • VW16009.jpg
    VW16009.jpg
    86,1 КБ · Просмотры: 262
Судя по вышеприведенным схемам, вообще не имеет смысла ставить более эффективный МР. Масло в нем остынет, вязкость увеличится, перепад давления тоже, клапан откроется на перепуск...
Вывод: Даешь охлаждение поддона...
 
Безусловно - если хватает охлаждения поддона, то маслорадиатор не нужен.
На Вороне с мотором UL-Power 260i так и делали: заметив, что при 30-градусной жаре, температура головок в порядке, а масло греется, сделали еще отверстие размером в теннисный мяч в створе оребрения поддона - проблема ушла полностью.
 
Безусловно - если хватает охлаждения поддона, то маслорадиатор не нужен.
На Вороне с мотором UL-Power 260i так и делали: заметив, что при 30-градусной жаре, температура головок в порядке, а масло греется, сделали еще отверстие размером в теннисный мяч в створе оребрения поддона - проблема ушла полностью.

Надо попробовать.
 
Судя по вышеприведенным схемам, вообще не имеет смысла ставить более эффективный МР. Масло в нем остынет, вязкость увеличится, перепад давления тоже, клапан откроется на перепуск...

То-то американцы заметили, что на жиденьком масле у них охлаждение улучшается. Маслорадиатор наконец заработал в полную силу!;D
И, чтобы давление не сильно падало,  в масляную помпу 30-мм шестерни поставили. В жару помогло. А в холод разрывает маслофильтр и радиатор.
 
О! Настоятельно рекомендую статью по системам смазки моторов VW! С картинками! 🙂 На английском, но право, стоит потратить время с гугл-переводчиком.
Тут и эволюция системы смазки и многое другое.
Начал читать. Вот пара иллюстраций,  а там их много!
 

Вложения

  • Lubrication_JJ.jpg
    Lubrication_JJ.jpg
    16 КБ · Просмотры: 235
  • Lubrication_AA.jpg
    Lubrication_AA.jpg
    38,2 КБ · Просмотры: 293
Назад
Вверх