вопрос. зачем центробежное сцепление в редукторе?
Сцепление соединяет двигатель с редуктором после того как коленвал BMW 1100-1200 начинает вращаться более равномерно .
Follow along with the video below to see how to install our site as a web app on your home screen.
Примечание: This feature may not be available in some browsers.
вопрос. зачем центробежное сцепление в редукторе?
to Zlinov
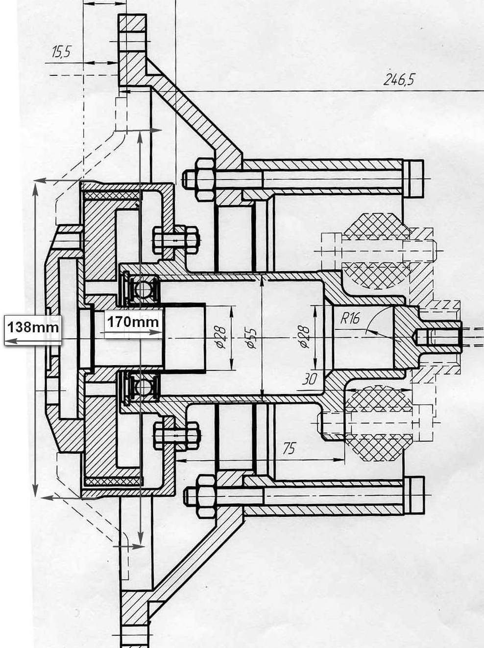
Александр! Тут на медни хотел поставить на двиг Ваш редуктор и столкнулся с проблемой: высота(ширина) переходной плиты маловата миллимов так на двадцать. Как быть? Что подскажете?
С уважением.
Corvette LS-1 320 Hp with radiator and Geared Drives 1.61/1 PSRU to four blade prop
была мысль спросить.Под это оборудование надо и в единичном варианте дорогоЭто скорее всего восковые выплавляемые модели,уклонов не требуют.
Это скорее всего восковые выплавляемые модели,уклонов не требуют.
была мысль спросить.Под это оборудование надо и в единичном варианте дорого
До обеда ты спишь.солид ты освоил на уровне болта без резьбы.пиши по теме.Это скорее всего восковые выплавляемые модели,уклонов не требуют.
При увеличении уклоны просматриваются . Это не модели , а похоже на рекламный образец .
была мысль спросить.Под это оборудование надо и в единичном варианте дорого
Не волнуйся Чернов , у меня моделей на 3 варианта больше .
До обеда рисуем , вечером корректируем , через сутки забираем . Без опыта редуктор за неделю не запустить .
Да похоже там не сильно думать хотят.Это реальный модернизейшн , 168 мм не смогли впихнуть даже товарищи немцы из компании take-off . Полякам тоже видать не удалось втиснуть 168 мм в корпус .
http://www.aerotech-poland.com/index.php?go=8
Заметь Саша, как "Чебурашка" размножаться начинает. Про Китайцев В.Тараканов уже жаловался, по этому поводу.Не волнуйся Чернов , у меня моделейна 3 варианта больше .
До обеда рисуем , вечером корректируем , через сутки забираем . Без опыта редуктор за неделю не запустить
До обеда ты спишь.солид ты освоил на уровне болта без резьбы.пиши по теме.
Да похоже там не сильно думать хотят.
Берём другую "голову" для стартера. Разворачиваем тяговое реле на 90 градусов и ставим барабан до 170 мм
Для этого нужно быть автомобилистом и знать, что стартера по деталировке могут взаимо заменяемыми быть.
Заметь Саша, как "Чебурашка" размножаться начинает. Про Китайцев В.Тараканов уже жаловался, по этому поводу.
Как сюда не заглянешь, все пи...ми меряются.
расскажи как клапана на сузуку от жигулей пихать.Эти чудачества из этой же серии-шрот перебирать,этим любят в гаражах автомобилисты заниматься.Да похоже там не сильно думать хотят.
Берём другую "голову" для стартера. Разворачиваем тяговое реле на 90 градусов и ставим барабан до 170 мм
Для этого нужно быть автомобилистом и знать, что стартера по деталировке могут взаимо заменяемыми быть. Но "умным" литейщикам из Минска этого понять не дано. Они круглое носят, прямоугольное катают
Zlinov писал(а) Вчера :: 10:12:39:
Да похоже там не сильно думать хотят.
Берём другую "голову" для стартера. Разворачиваем тяговое реле на 90 градусов и ставим барабан до 170 мм
Для этого нужно быть автомобилистом и знать, что стартера по деталировке могут взаимо заменяемыми быть. Но "умным" литейщикам из Минска этого понять не дано. Они круглое носят, прямоугольное катают
расскажи как клапана на сузуку от жигулей пихать.Эти чудачества из этой же серии-шрот перебирать,этим любят в гаражах автомобилисты заниматься.