• Вышел новый выпуск программы ФлайтТВ, посвященный современным российским ЮПШ (юношеским планерным школам).
    Видео на Youtube. Ссылки на другие платформы и обсуждение в теме на форуме.

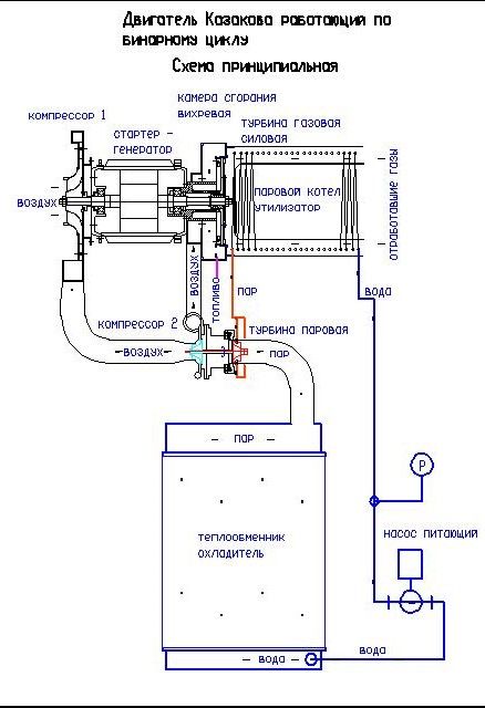
Турбина Казакова

Чтото случилось?
Не беспокойтесь, все в порядке, это временные трудности. С нового года, делаем уже третью камеру сгорания. Сварщик Илья (мне помогает), раньше был в шоке, как можно срезать то, что ещё два дня назад варили и полировали. Теперь он без лишних вопросов, резать так резать...
 
Небольшой успех с вихревой камерой. Начал крутить одновальный вариант. Паровая турбина находится между центробежным компрессором и генератором.
 
Постепенно, и не так быстро как хотелось, но работы продолжаются.
  • Занимаюсь двух вальным вариантом, т.е. паровой турбокомпрессор отдельно.
  • Вихревую камеру довел до рабочей кондиции. Много сил ушло на доводку, пока остановлюсь на достигнутом.
  • Газовую турбину переделал с осевой на радиально - осевую.
  • Паровую турбину переделал с радиальной на радиально - осевую.
  • В паровой турбине много экспериментирую с подшипниками. Диаметр колеса компрессора 60мм, турбины 47мм.
    • Сейчас катаю на шарикоподшипниках. Крутится великолепно, но понимаю что это не очень надежно. Заказал керамические подшипники, посмотрим.
    • Подшипники скольжения на водной смазке. Крутится хорошо, но очень сильная коррозия вала (он низколегированный). Втулка бронза. Применял втулку фторопласт, но нежизнеспособно. Поэтому при смазке водой нужно нержавеющий вал сваривать с крыльчаткой. Сейчас этот вариант отложил.
    • Подшипники скольжения с маслом. Парадокс, но этот вариант хуже всех вращается, и масло все-таки попадает в воду парового цикла, что плохо. Сейчас этот вариант отложил.
    • Подшипники воздушные газодинамические, с металлическими лепестками. Очень охота этот вариант, температура паровой турбины не очень высокая, поэтому лепестки должны работать. В литературе, для моих размерностей компрессора, рекомендуется диаметр воздушного подшипника 20-21мм, но у меня с диаметром 20мм не очень получалось, и мне сложно отбалансировать такой вал. Очень хорошо вращается вал диаметр 17мм, поэтому работаю в этом направлении. Лепестки применяю алюминиевые (банка Балтика 7) и стальные. Придумал необычный конструктив газодинамического воздушного подшипника на шесть точек. Борюсь с устойчивостью вала.
  • В ротор, стартер-генератора встраиваю постоянные магниты, т.е. из асинхронного переделываю в синхронный.
 
Последнее редактирование:
Постепенно, и не так быстро как хотелось, но работы продолжаются.
В ротор стартер - генератора встроил постоянные магниты, теперь он синхронный.
Охлаждение подшипникого узла происходит водой из парового цикла.
Охлаждение стенок вихревой камеры сгорания сделал перегретым паром.
Охлаждение генератора довольно проблематично из-за расположения, поэтому рассматриваю возможность применить тепловой насос используя сжатый воздух после второго компрессора. Сопло холодильника разместить прямо внутри генератора.

IMG-20230907-WA0000.jpg
 
Последнее редактирование:
Человечество за последние 30 лет, добыло из недр Земли нефти 114 миллиарда тонн. В среднем по 3.8 млд тонн в год, например в 2018 - 4.474 млд тонн.
Население планеты Земля в 2019 году составило около 7.7 миллиарда человек.
На каждого живого жителя Земли, включая младенцев и стариков добыто 14.8 тонн нефти! Эта нефть лежала глубоко под землёй сотни миллионов лет, а теперь за ничтожный промежуток времени мы ее достали на поверхность планеты.
Что мы сделали в этой нефтью?! Правильно, 90% нефти мы просто сожгли в автомобилях, самолётах, электростанциях, печках и так далее. При сжигании, на каждого жителя земли образовалось 38.6 тонн углекислого газа. Где это углекислый газ? Наивно думать что он в весь в атмосфере. За тридцать лет, почти весь углекислый газ, с помощью солнечного фотосинтеза на поверхности растений, проебразован в глюкозу, потом в целлюлозу и крахмал. Углекислый газ стал биомассой или растениями, по 27 тонн на каждого!
На каждого жителя Земли, из-за добычи нефти, образовалось лишних 27 тонн растений и биомассы. Увеличение растительности визуально видно при сравнении старых фото начала двадцатого века и наших времен, сейчас больше кустов и мелких деревьев. Наибольший прирост биомассы приходится на океаны и моря - водоросли, мелкий планктон и т.д.
Данные из паутины, мысли свои. 2020.05.09
 
Постепенно, и не так быстро как хотелось, но работы продолжаются.
В ротор стартер - генератора встроил постоянные магниты, теперь он синхронный.
Охлаждение подшипникого узла происходит водой из парового цикла.
Охлаждение стенок вихревой камеры сгорания сделал перегретым паром.
Охлаждение генератора довольно проблематично из-за расположения, поэтому рассматриваю возможность применить тепловой насос используя сжатый воздух после второго компрессора. Сопло холодильника разместить прямо внутри генератора.

Посмотреть вложение 537546
Откуда у ВАс там перегретый пар? Где он перегревается?
 
Откуда у ВАс там перегретый пар? Где он перегревается?
В паровом котле. Давление - до 3.5МПа (35кгс/см2), температура расчетная 450с, доводил в экспериментах до 650с (трубка внешне красная, греется изнутри). Поэтому охлаждением КС можно немного поднять температуру пара. Камера сгорания вихревая, поэтому вторичный воздух в охлаждении стенок не участвует (как в традиционных ГТД), он смешивается позже.
 
Постепенно, и не так быстро как хотелось, но работы продолжаются.
 
Я одно не пойму, у вас топливо сгорает только чтобы воду нагреть или ещё где работу выполняет, на схеме не разглядел
 
Я одно не пойму, у вас топливо сгорает только чтобы воду нагреть или ещё где работу выполняет, на схеме не разглядел
После камеры сгорания идет газовая турбина (как в обычном ГТД), с нее снимается полезная мощность. Эта схема немного старая, тут турбина осевая, сейчас использую радиально - осевую крыльчатку. Одной ступени осевой турбины не хватает для срабатывания всей энергии газа, при условии что нет противодавления (сопла).
 

Вложения

Паровой двигатель , с отсечкой пара ,экономичнее и безопаснее ! 🙄
По термодинамике паровая поршневая машина очень сильно проигрывает турбине. Как в паровой машине применить перегретый пар?
По простоте, что может быть проще парового турбокомпрессора? Представьте паровая машина приводит в действие поршневой компрессор, или центробежный через редуктор!
 
Назад
Вверх