Турбина Казакова

Что то сильно уже напоминает...
Интересный фильм, можно использовать некоторые идеи. Продувка воздухом труб парового котла после завершения работы - очень полезная идея для эксплуатации в зимних условиях.
 
Привод масляного насоса для компрессоров изначально рассматривал электрический, чтобы не его связывать с свободной турбиной, которая может быть неподвижна. Но у электрического насоса много очевидных минусов. Поэтому разработал простейший, компактный центробежный насосик с приводом от воздушной турбинки, с вертикальным валом, с минимальным расходом сжатого воздуха.
 
В стационарных условиях сколько будете гонять завершёнку ?
Не могу сейчас ответить на Ваш вопрос.
Двигатель ещё не собран, есть задержки.
Долго делали детали, хотя очень сложных нет. И самое главное - люди, на которых я очень рассчитывал при сборке, не могут сейчас заниматься двигателем, по некоторым причинам.
Я сам сейчас очень занят на основных работах, и двигателем займусь только летом.
 

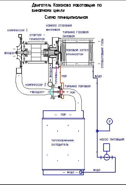
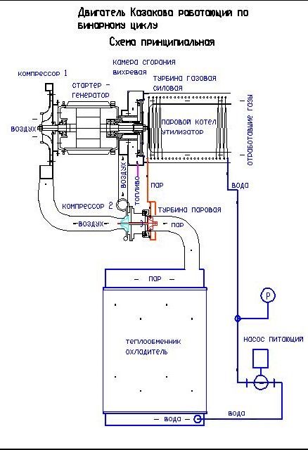
Скажите пожалуйста, чем Ваша схема принципиально отличается от широкоизвестных ГТУ бинарного цикла с котлом утилизатором, кроме того, что компрессор выполнен двухступенчатым, с приводом второй ступени от паровой турбины?

1718019919969.png
 
Скажите пожалуйста, чем Ваша схема принципиально отличается от широкоизвестных ГТУ бинарного цикла с котлом утилизатором, кроме того, что компрессор выполнен двухступенчатым, с приводом второй ступени от паровой турбины?

Посмотреть вложение 555526
Эти, широко известные установки - два отдельных двигателя.
Отличительные особенности моего двигателя - вихревая камера и частичная работа по сжатию воздуха с помощью паровой турбины (цикл Ренкина). Больше отличий нет.
 
вихревая камера
И что это даёт?
КПД газовой турбины зависит от температуры перед турбиной (и за ней), какая она у Вас (до теплообменника котла-утилизатора)?

То, что у Ваша паровая турбина крутит не генератор, как на схеме, а дожимной компрессор - принципиально ничего не меняет.
 
То, что у Ваша паровая турбина крутит не генератор, как на схеме, а дожимной компрессор - принципиально ничего не меняет.
Согласен, принципиально ничего не хочу менять. Всего лишь хочется сделать компактный, практичный и очень экономичный двигатель.
Вихревая камера задумана для увеличения максимальной температуры цикла.
 
Согласен, принципиально ничего не хочу менять. Всего лишь хочется сделать компактный, практичный и очень экономичный двигатель.
Вихревая камера задумана для увеличения максимальной температуры цикла.

мне нравиться такие идеи. очень - создать сверхэкономичный двигатель не привлекая внимания "санитаров".
направление верное.
вопрос. какое предполагается удельный расход топлива?
просто двигателя с турбинами привода очень прожорливы...
 
Согласен, принципиально ничего не хочу менять. Всего лишь хочется сделать компактный, практичный и очень экономичный двигатель.
Вихревая камера задумана для увеличения максимальной температуры цикла.
Не очень понимаю, как "вихревая камера" может влиять на температуру перед турбиной.
Мне всегда казалось, что температура перед турбиной задаётся конструктивно, и ограничена технологически - жаропрочностью сплавов, наличием охлаждения диска и лопаток, теплозащитными покрытиями... Собственно, от этого и зависит экономичность газотурбинной части Вашего агрегата, от которой в основном и зависит общий КПД.

Так что для того, что бы представить ориентировочный КПД Вашей установки, надо знать всего две температуры - перед и за турбиной.

А ещё есть масштабный фактор - маленькие ГТУ не отличаются экономичностью. Вот если бы у Вас была ПГУ на десятки МВт - тогда и правда можно было бы рассчитывать на КПД порядка 60%, если память мне не изменяет.
 
Последнее редактирование:
Не очень понимаю, как "вихревая камера" может влиять на температуру перед турбиной.
Мне всегда казалось, что температура перед турбиной задаётся конструктивно, и ограничена технологически - жаропрочностью сплавов, наличием охлаждения диска и лопаток, теплозащитными покрытиями... Собственно, от этого и зависит экономичность газотурбинной части Вашего агрегата, от которой в основном и зависит общий КПД.
Главная идея моего двигателя это вихревая камера, где за счёт энергии газовой струи происходит динамическое сжатие входящего воздуха.
С 2017 года испытал 7-8 вариантов в поисках этого эффекта безлопаточного компрессора.
Эффект стал проявляется только примерно шестом варианте камеры сгорания, только после этого я начал работу над турбинами и бинарным циклом и т.д.
Чуть позже я выложу историю по своим вихревым камерам, с фотографиями и чертежиками, наверное будет интересно, кому-то.
 
Так что для того, что бы представить ориентировочный КПД Вашей установки, надо знать всего две температуры - перед и за турбиной.
Наверное нужны ещё другие данные
Посмотреть вложение 545107
Гипотетический расчет для экономичного двигателя с КПД более 50%. Такой результат возможен только с осевыми компрессорами, параметры пара 550с давление 12МПа. Пар участвует в охлаждении вихревой камеры сгорания. Расчетная температура 1100c.
 
Расчетная температура 1100c.
По параметрам (1383К) - сильно выше РД-45 :
Начало серийного производства ТРД РД-45 - 1947 г.
Тяга - 22,3 кН
Удельный расход топлива на взлетном режиме - 0,108 кг/Н*ч Масса - 808 кг Длина - 2,46 м Диаметр - 1,255 м Расход воздуха - 40 кг/с Степень повышения давления - 4 Температура газа перед турбиной - 1140 К

Какими средствами Вы обеспечите работу турбинного колеса при таких температурах? (У РД-45 и ВК-1, как и ух прототипов, емнип было охлаждение диска турбины перепуском из компрессора).

И второй вопрос - как на одноступенчатой турбине обеспечить срабатывание достаточной высокой энергии отходящих газов? У Вас же не реактивный двигатель, Вам тягу создавать не надо.
 
что бы представить ориентировочный КПД Вашей установки, надо знать всего две температуры - перед и за турбиной

на самом деле вопрос о правильном исчислении КПД не такой простой как кажется на первый взгляд,
да и на второй тоже ;-)

но у подобных систем он будет скажем так - низковат
 
По параметрам (1383К) - сильно выше РД-45 :
Начало серийного производства ТРД РД-45 - 1947 г.
Тяга - 22,3 кН
Удельный расход топлива на взлетном режиме - 0,108 кг/Н*ч Масса - 808 кг Длина - 2,46 м Диаметр - 1,255 м Расход воздуха - 40 кг/с Степень повышения давления - 4 Температура газа перед турбиной - 1140 К

Какими средствами Вы обеспечите работу турбинного колеса при таких температурах? (У РД-45 и ВК-1, как и ух прототипов, емнип было охлаждение диска турбины перепуском из компрессора).

И второй вопрос - как на одноступенчатой турбине обеспечить срабатывание достаточной высокой энергии отходящих газов? У Вас же не реактивный двигатель, Вам тягу создавать не надо.
Вы наверно неправильно поняли. Это расчет для гепотетического (для меня нереального) двигателя, кпд0.5. С осевыми компрессорами и правильным охлаждением турбин.
Лично мои двигатели изготавливаю на основе крыльчаток ткр или самодельных, и характеристики их намного ниже. В двигателе который сейчас собираю буду стремиться к КПД=0.4. Второй и третий столбик в таблице. Имеет свободную силовую турбину.
 
Вы наверно неправильно поняли. Это расчет для гепотетического (для меня нереального) двигателя, кпд0.5. С осевыми компрессорами и правильным охлаждением турбин.
Лично мои двигатели изготавливаю на основе крыльчаток ткр или самодельных, и характеристики их намного ниже. В двигателе который сейчас собираю буду стремиться к КПД=0.4. Второй и третий столбик в таблице. Имеет свободную силовую турбину.
Температуры в ТКР, емнип, порядка 600С. И турбина центростремительная, не самая эффективная. Притаких вводных вы 40% кпд вряд ли получите...
 
Кстати, идейка для автора - стационарная установка по открытой схеме, без конденсатора. КПГУ, емнип, такая схема называется.
Т. е. берём КС, совмещаем её с парогенератором и пароперегревателем, перегретый пар - подаём в газовый тракт перед турбинами. Турбин две, одна в составе картриджа ТКР для наддува КС, вторая - свободная силовая.

Плюсы - низкая температура газа перед турбиной, можно использовать рабочие колеса от ТКР. Упрощение конструкции. Меньшие массагабариты.
Минус - расход воды, что не критично для стационарной установки.
 
Назад
Вверх